Dreiröhren-Einkreisempfänger für Kurzwellen

Vielfach besteht der Wunsch nach einem im Aufbau einfachen, aber leistungsfähigen Kurzwellenempfänger, der sich auch für Lautsprecherempfang eignet. Die erste Forderung läßt sich durch Verwendung eines Einkreisers erfüllen, während man für Lautsprecherempfang zweistufigen Niederfrequenzverstärker mit kräftiger Endstufe benötigt. Dabei soll das Nf-Teil mit Gegenkopplung und Klangregelung ausgestattet sein.


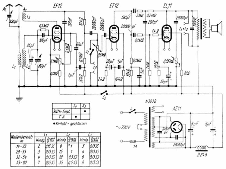
Das nach diesem Schaltbild um 1950 gebaute Gerät benutzt in der ersten Stufe die EF 12. Diese Röhre arbeitet mit der empfindlichen Gittergleichrichtung. Der aus L2 und den beiden Parallelkondensatoren bestehende Abstimmkreis ist für Bandabstimmung in den einzelnen Kurzwellenbereichen bemessen. Der 80-pF-Abstimmkondensator dient für die Einstellung des jeweiligen Bandes; er kann gebenenfalls mit einer rückwärts anzubauenden Raste ausgestattet werden. Der 25-pF-Kondensator arbeitet als eigentlicher Bandabstimmkondensator. Die Antenne ist mit dem Gitterkreis induktiv über L1 gekoppelt. Zur Antennenabstimmung dient der 250-pF-Kondensator. Er kann erforderlichenfalls bei Benutzung der Buchse A1 umgangen werden.
Das Audion arbeitet in üblicher Rückkopplungsschaltung. Um bei der Rückkopplungsregelung Frequenzänderungen weitgehend auszuschalten geschieht die Rückkopplungseinstellung durch Verändern der Schirmgitterspannung, wofür das lineare Poti (100 kOhm) vorgesehen ist. Für den Bereich 14 bis 90 m werden insgesamt vier auswechselbare Spulen benötigt.
Die Wickeldaten sind in der Tabelle des Schaltbildes zusammengestellt und gelten für den KW-Spulenkörper F 256. Im Anodenkreis befindet sich ein als Hf-Drossel wirkender Widerstand (10 kOhm).
An das Audion schließt sich der zweistufige Nf-Verstärker an. Er ist zweistufig ausgeführt um einen kräftigen Lautsprecherempfang zu ermöglichen sowie die Anwendung einer wirksamen Gegenkopplung mit Baß- und Höhenanhebung.
Der mit der EF 12 ausgerüstete Vorverstärker arbeitet in Widerstandskopplung. Die Tonfrequenz gelangt über einen für tiefe Frequenzen ausreichend hoch bemessenen Kondensator (20 nF) und über den logar. Lautstärkeregler (0,5 Megohm) zum Steuergitter der zweiten EF 12. Um eine Benachteiligung der tiefen Frequenzen zu vermeiden ist ferner der Kathodenwiderstand zur Erzeugung der negativen Gitterspannung durch einen Elektrolytkondensator von 20 µF überbrückt.
Auch der Endverstärker verwendet Widerstandskopplung und ist gitterseitig mit Hochfrequenzsiebung (100 kOhm) und UKW-Siebung ausgestattet. Die von der Anode der Endröhre zur Anode der Vorröhre geführte Gegenkopplung arbeitet mit Höhenanhebung, wofür hinter dem 0,2-Megohm-Widerstand ein Kondensator mit 200 pF zur gemeinsamen Minusleitung abgezweigt ist.
Die Baßanhegbung bewirkt der 500-pF-Kondensator.
An der Anodenseite der Endstufe befindet sich ferner ein Klangregler (20 nF, 500 kOhm) zur etwaigen Klangabsenkung. Zum Anschluß eines zweiten Lautsprechers ist ein besonderes Buchsenpaar vorhanden. Wie das Schalterdiagramm erkennen läßt, ist als Umschalter für einen evtll. Tonabnehmer-Eingang zur Schallplatten- und Tonbandwiedergabe der zweipolige Schalter S1, S2 vorgesehen. Bei Rundfunkwiedergabe ist S1 geöffnet und S2 geschlossen. Für Tonabnehmerwiedergabe bleibt S1 geschlossen, während der geöffnete Kontakt S2 die Anodenspannung zum Audion unterbricht und damit auch den Empfang.
Das Netzteil benutzt Vollweg-Gleichrichtung mit der Gleichrichterröhre AZ 11 in üblicher Schaltung.
Zur Vermeidung von Brummstörungen in den Kurzwellenbereichen sind die Gleichrichteranoden durch je einen Kondensator von 20 nF zum Heizfaden hin abgeblockt. Die Siebkette, bestehend aus zwei Elektrolytkondensatoren mit je 8 µF und einer Siebdrossel, gestattet eine ausreichende Siebung. Der Netzschalter S wird am besten mit dem Lautstärkeregler kombiniert.

Zurück zur Hauptseite