Der Bau eines Kurzwellenempfängers - ein KW-Audion-Überlagerungs- Empfänger

Der Vorteil der Kurzwellen liegt darin, daß sie unter günstigen Umständen eine viel größere Fernwirkung als längere Wellen ergeben. Allerdings ist der Empfang kurzer Wellen schwieriger als der "normaler" Rundfunkwellen, und es dürfen beim Bau eines Kurzwellenempfängers nur verlustarme Einzelteile verwendet werden. Dies gilt besonders für Spulen und Drehkondensatoren.
Erstere dürfen - dieses gilt für diesen Überlagerungempfänger - nicht auf Spulenkörper gewickelt werden, sondern sollen selbsttragende korbgeflechtartige Flach- oder Zylinderspulen sein.
Die Drehkondensatoren dürfen nur wenige (3 - 4 ) Platten haben, die von den geerdeten Endplatten gut isoliert und distanziert sind, ihre maximale Kapazität soll etwa 300 pF sein.

Es ist nun möglich, einen vorhandenen Rundfunkempfänger auch zum Empfang von Kurzwellen von 75 - 150 m zu benutzen, sofern demselben ein einfacher Zusatzapparat vorgeschaltet wird, wie er von J. L. Casell angegeben und im hier nun nachfolgend beschrieben wird.

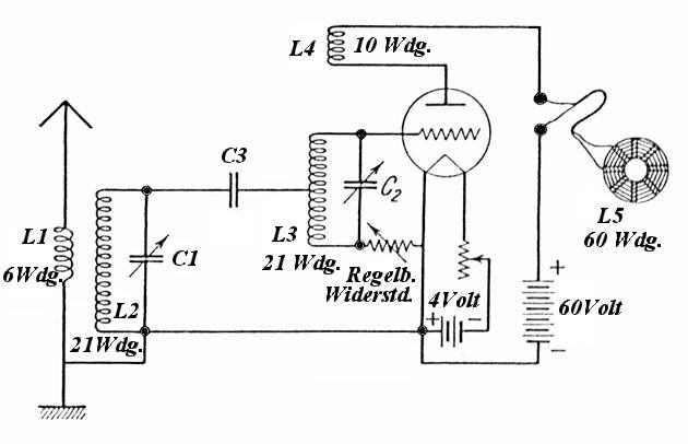
Die Wirkungsweise geht aus dem folgenden Schaltbild deutlich hervor.


Von der aperiodischen Antennenspule L1, die aus 6 Windungen besteht werden die Schwingungen auf die Sekundärspule L2 mit 21 Windungen übertragen, zu der parallel ein 300 pF Drehkondensator C1 liegt. Die Gitterspule L3 hat ebenfalls 21 Windungen, die jedoch genau in der Mitte eine Anzapfung haben, an welche das eine Ende der Spule L2 über den Gitterkondensator C3 von 250 pF geführt ist.
Der zugehörige Drehkondensator ist C2 von auch 300 pF Kapazität. Die Rückkopplungsspule L4 hat zehn Windungen, und der veränderliche Gitterwiderstand W geht von 250 kOhm bis 5 MegOhm.
Es ist im Anodenkreis eine Spule L5 von ca. 60 Windungen vorgesehen, die mit der Empfangsspule des Rundfunkempfängers fest zu koppeln ist. Auf diese Weise wird die durch Überlagerung der ankommenden mit der in der Röhre erzeugten Hilfsfrequenz entstehende neue Frequenz, die der Wellenlänge des Rundfunks entspricht, auf den Rundfunkempfänger übertragen und hier weiter verstärkt und gleichgerichtet.
Die gewünschte Wellenlänge kann durch Drehen des Überlagerungskondensators C2 eingestellt werden. Das folgende Bild zeigt die mögliche Ankopplung der Spule L5 mit der Eingangsspule eines Mittelwellen-Audions - in gleicher Weise lassen sich aber auch andere Normal- und Reflexempfänger zum Empfang von Kurzwellen verwenden.


Bei Empfängern mit Sekundärspulen können diese mit der Spule L5 gekoppelt werden. Bei Primärempfängern muß der Antennendrehkondensator parallel zur Antennenspule geschaltet werden. - Der Empfänger soll auf derjenigen Wellenlänge stehen bleiben, bei der er die größte Leistung gibt, abgestimmt wird nur mit dem KW - Überlagerungs-Empfänger.
Der Gitterwiderstand muß genau eingestellt sein, und sein Wert ist auszuprobieren. Wenn der Überlagerer heult, ist der Gitterwiderstand zu hoch.
Die Einstellung des Empfängers geschieht folgendermaßen : Nachdem der Rundfunkempfänger so gut wie möglich auf eine bestimmte Welle von ca. 300 - 500 m - in etwa der mittleren Skalenbereich - abgestimmt ist, sucht man mit C1 und C2 einen Kurzwellensender auf und stimmt darauf den Empfänger nach, dann wieder den Überlagerer und so weiter, bis man die günstigste Einstellung gefunden hat. Als Antennen eignen sich für die Aufnahme kurzer Wellen gut isolierte Innenantennen von 4 - 6 m Länge, aber auch die gewöhnlichen Außenantennen.

Für den Zusammenbau des Überlagerungsempfängers nimmt man eine nicht zu kleine Hartgummi- oder Pertinaxplatte von ca. 350 x 200 mm Größe und ein ähnlich großes Bodenbrett.
Am ersteren werden die Drehkondensatoren in 20 - 22 cm Abstand und dazwischen der Heizwiderstand und der regelbare Gitterwiderstand befestigt, siehe das vorherige Bild.
Die Spulen werden unterhalb der Drehkondensatoren etwa unter 45° zur Waagrechten oder direkt auf dem Bodenbrett befestigt. Das folgende Bild zeigt noch eine bildliche Darstellung der Schaltungsteile, aus der besonders die Spulenform ersichtlich ist.


Die Doppelspulen L1 L2 L3 L4 sind gleichsinnig gewickelt, haben ca. 100 mm Durchmesser und werden von 14 Glasröhrchen von 6 cm Länge getragen. Als Draht nimmt man isolierten Kupferdraht von 1,5 mm Stärke, der zweimal mit Baumwolle oder Seide umsponnen ist.

Zur Herstellung der Spulen zieht man auf einem Brettchen einen Kreis von 100 mm Durchmesser, den man in 14 gleiche Teile auf teilt. In die entstandenen Teilpunkte schlägt man senkrecht kurze Drahtstifte - beispielsweise dünne Nägel, denen die Köpfe abgekniffen wurden - ein, über die man die Glasröhrchen steckt, und beginnt dann zu wickeln - und zwar in folgender Reihenfolge der Teilpunkte:
Von 1 nach 4, 5, 8, 9, 12, 13, 2 als erste Windung, sodann von 2 nach 3, 6, 7, 10, 11, 14, dann wieder 1 als zweite Windung usw. wie vorher.
Jede Windung hat daher eine unregelmäßige Vielecksform, in der sich immer eine kurze Sehne zwischen zwei Teilpunkten mit einer langen Sehne zwischen drei Teilstrecken abwechselt. Die Spulen L1 L2 und L3 L4 haben einen Abstand von l cm.

Nach Fertigstellung der Wicklungen zieht man die Spulen mitsamt den Glasstäbchen von den Drahtstiften ab und lackiert sie ev. noch einmal mit Isolierlackspray. - Wurde ein Seideumsponnener Draht verwendet - vorher mit einem Probestück ausprobieren ob die Seide nicht durch den Isolierlack angegriffen wird !

Wie ersichtlich sind die Spulen L1 und L2 bzw. L3 und L4 fest gekoppelt - vorteilhafter ist es manchmal aber die Kopplung verstellbar zu machen - dann müssen natürlich alle Spulen einzeln gewickelt werden.
Hierbei erübrigt sich dann die Anordnung von Glasröhrchen; man wickelt lediglich die Spulen L2 und L3 um die Drahtstifte und zieht sie von diesen ab.
Zwecks Zusammenhaltens zieht man dann noch etwas steifen Zwirn- oder Jeansfaden zickzackförmig von einer Seite zur anderen an jeder Spule durch.
Für die Spulen L1 L4 genügt es dann, dieselben einfach auf kurze Isolierrohre oder Scheiben von 75 mm Durchmesser zu wickeln und an drehbaren Hartgummistangen (oder ähnlichem Isoliermaterial) als Halter zu befestigen, mittels welcher sie in die offenen Enden je einer Spule L2 L3 hineinbewegt - geschoben - werden können.
Die Spulen L2 L3 müssen gegeneinander entkoppelt sein und dürfen in ihren magnetischen Feldern keinerlei Metallmassen enthalten, - ihre Befestigung erfolgt an dünnen Hartgummistreifen oder dergleichen.
Die Übertragungsspule L5 hat etwa 60 mm äußeren und 30 mm inneren Durchmesser mit etwa 60 Windungen 0,1 mm Draht, dessen Enden an eine etwa 0,5 m lange biegsame Leitungsschnur angeschlossen sind, die zum Rundfunkempfänger führt.

Viel Spass beim Nachbau !

Zurück zur Hauptseite