Der Bau eines Metall-Suchgerätes

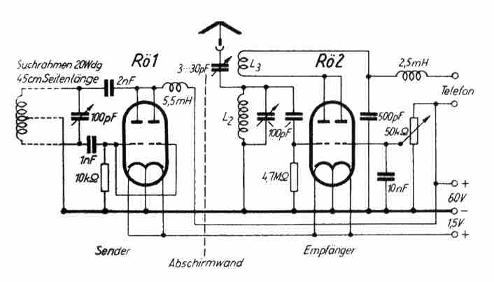
In der amerikanischen Zeltschrift "Radio Cratt" wure einmal ein handlicher Metallsucher beschrieben, der auch dann in Europa damals große Anerkennung fand. Die Schaltung geht aus der folgenden Skizze hervor.


An Stelle der damals verwendeten amerikanischen Röhren 3 A 5 lassen sich z. B. die Röhren KDD 1, DDD 11 oder DDD 25 benutzen. - Aber auch moderne Sub-Miniatur-Röhren ließen sich verwenden, für Röhre 1 wird eine Triode verwendet, für die Röhre 2 werden zwei Trioden wie im Schaltbild erkennbar zusammengeschaltet - Anoden 1 mit Anode 2, Kathode 1 mit Kathode 2, Gitter der ersten Triode wie im Schaltbild linke Seite und Gitter der zweiten Triode wie im Schaltbild rechte Seite.
Als Audionspule wird eine normale Rundfunk-Audionspule mit Rückkopplungsspule (L2 L3) verwendet. Ihre Windungen sind gegebenenfalls so lange zu ändern, bis ein gutes Ergebnis erzielt wird.
Bei der ersten Einstellung ist zweckmäßig der Antennendrehko zur Hälfte zu öffnen, worauf mit den 100 pF-Trimmern auf größte Lautstärke eingestellt wird. Das 60-kOhm-Potentiometer dient als Lautstärkeregler. Anschließend muß der Antennendrehko so weit zurückgedreht werden, bis ein Klickton im Kopfhörer ertönt. Durch die Anwesenheit von Metallteilen wird der Senderkreis verändert, im Empfänger ist eine deutliche Änderung der Tonhöhe wahrnehmbar.

Vorgestellt wurde dieses Gerät von der Western Electric als Kabel- und Rohrleitungs-Suchgerät. Es arbeitete in der Original-Schaltung in ähnlicher Weise, jedoch mit getrenntem Sender und Empfänger, die ebenfalls an Tragleitern montiert sind - siehe nächste Skizze - aber auch getrennt aufgestellt werden können.


Die Anzeige mit diesem Gerät ist bis auf wenige Zentimeter genau und auch die Tiefe der Röhren, Kabel usw. kann bis auf ± 10% bestimmt werden.
Das letzte Bild zeigt den Einsatz des Metallsuchgerätes im damaligen Original-Aufbau.


Viel Spass beim Nachbau !

Zurück zur Hauptseite