Wir bauen ein elektronisches Metallsuchgerät !
Aus einem Buch von Heinz Richter - "Neues Bastelbuch für Radio und Elektronik", welches mir vom Michael Appelt freundlicherweise ausgeliehen wurde.

Wir wollen miteinander einen Metallsucher bauen, also eine Art Wünschelrute, mit deren Hilfe ihr leicht verborgene Metallmassen aufdecken könnt. Wohlgemerkt - mit der Wünschelrute, deren Bedeutung stark umstritten ist, hat dieser Metallsucher natürlich nichts zu tun. Er beruht auf gut fundierten physikalischen Gesetzmäßigkeiten und birgt in sich keinerlei Geheimnisse.
Das Schaltbild des Metallsuchers seht ihr im nachfolgenden Bild. Bevor wir jedoch die Schaltung besprechen, muß ich zunächst auf die technischen Grundlagen eingehen, damit ihr die Schaltung auch richtig verstehen könnt.

Wie der Metallsucher funktioniert.
Sicher habt ihr einen einfachen Röhrenempfänger mit Rückkopplung, z. B. einen Ein-oder Zweiröhren-Einkreiser in eurer Bastelwerkstatt. Ein solches Gerät habt ihr auch sicher schon nachgebaut.
Nun machen wir einige Versuche damit, die euch zeigen sollen, wie ein Metallsucher arbeitet.
Nehmt einmal das Gerät aus dem Gehäuse, so daß die Schwingkreisspule frei zugänglich ist, und stellt unter Verwendung einer kurzen Antenne einen gerade noch hörbaren Fernsender so ein, daß die Rückkopplung ziemlich fest angezogen ist. Nun nehmt ihr einen Schraubenzieher aus Eisen - er sollte möglichst dick sein - und bringt ihn langsam in die Nähe der Spule. Was ereignet sich jetzt?
Wenn ihr den Kopfhörer aufhabt oder so werdet ihr feststellen, daß der Sender leiser wird, u. U. sogar ganz verschwindet. Ihr laßt nun den Schraubenzieher in der Stellung, in der er sich befindet, und versucht, mit dem Abstimmkondensator den Sender wieder einzustellen. Es gelingt; ihr müßt aber den Drehkondensator um ein bestimmtes Stück weiter herausdrehen, um den Sender wieder zu empfangen. Was bedeutet das nun?
Um den Sender wieder zu empfangen, mußte, wie ihr gesehen habt, die Kapazität verkleinert werden. Folglich muß durch Annäherung des Schraubenziehers die Spuleninduktivität nach der bekannten Thomsonschen Formel größer geworden sein, denn die Senderfrequenz hat sich ja nicht geändert. Und so ist es tatsächlich. Die Anwesenheit des Eisens hat die Induktivität erhöht, was euch ja schon von den Transformatoren her bekannt sein dürfte.
Dieses Prinzip nützen wir nun für unseren Metallsucher aus, allerdings in etwas abgewandelter Form, denn auf den Empfang von Rundfunksendern wollen wir uns nicht verlassen.
Viel einfacher ist folgender Weg:
Wir bauen uns zwei kleine Röhrensender, die nur ganz geringe Leistung haben dürfen, und stimmen beide auf fast die gleiche Frequenz ab. Die Spannungen der beiden Sender führen wir auf eine Mischstufe, wie wir sie z. B. von Superhet-Empfängern kennen. Sind beide Frequenzen genau gleich, so bildet sich in der Mischstufe keine neue Wechselspannung, denn die Differenz zwischen den beiden Frequenzen ist Null. Wenn wir jedoch einen der beiden Sender nur ganz geringfügig verstimmen, so hören wir in einem Kopfhörer, der im Anodenkreis der Mischstufe liegt, sehr bald einen immer höher werdenden Ton, dessen Frequenz mit zunehmender Senderverstimmung immer größer wird.
Nun könnt ihr euch wohl schon denken, wie unser Metallsucher aussieht:
Wenn wir nämlich die eine Spule des Senders als "Suchspule" ausbilden und sie in die Nähe von Metallmassen bringen, so wird sich die Frequenz des zugehörigen Senders ändern.
Die Folge davon ist der schon beschriebene Ton.
Suchen wir also mit dieser Spule in der Gegend herum und haben wir vorher beide Sender auf genau gleiche Frequenz gebracht, so wird es im Kopfhörer pfeifen, wenn wir in die Nähe einer Metallmasse kommen. Diese Metallmasse kann durch beliebige nichtmetallische Stoffe verdeckt, für unser Auge also unsichtbar sein. Trotzdem zeigt uns die Suchspule mit untrüglicher Sicherheit das Vorhandensein von Metall an.
Bevor wir mit dem Bau und mit der Besprechung der Schaltung beginnen, noch kurz ein weiterer Versuch mit unserem Audion:
Wir stellen es, nachdem wir den Schraubenzieher entfernt haben, genauso ein wie vorher. Nun nähern wir der Spule aber einen Messingoder Kupferstab.
Wieder verschwindet der Sender, und wieder müssen wir den Drehkondensator nachstellen, um die Station neuerdings empfangen zu können.
Jetzt aber müssen wir den Kondensator nicht heraus-, sondern weiter hineindrehen, um den alten Zustand zu erhalten. Daraus folgern wir, daß die Annäherung von Kupfer oder Messing, d. h. von nichtmagnetischen Metallen, eine Erniedrigung der Spuleninduktivität bewirkt, denn wir mußten ja eine größere Kapazität einstellen, um wieder auf dieselbe Frequenz zu kommen.
Ihr erkennt, daß man mit einem Metallsucher, der auf dem geschilderten Prinzip arbeitet, sogar zwischen magnetischen und nichtmagnetischen Metallen unterscheiden kann, bevor diese unserem Auge überhaupt sichtbar geworden sind. Das ist natürlich ein weiterer Vorzug.

Jetzt kommt der Bau!
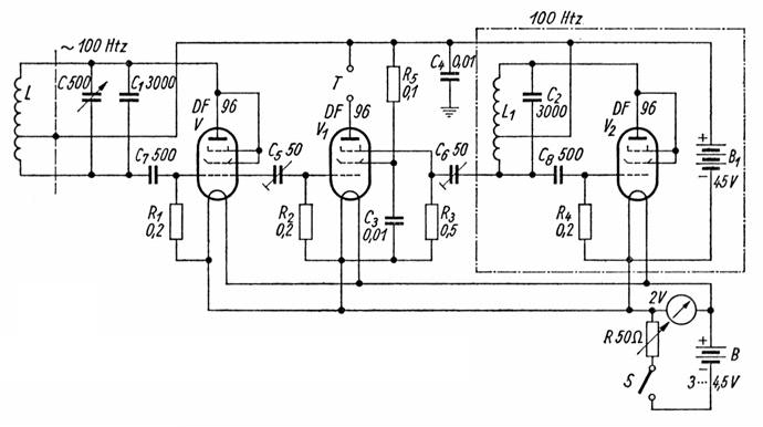
Nun wollen wir die Schaltung besprechen, die ihr jetzt sicherlich verstehen werdet. Wir sehen darin drei Röhren V, V1 und V2. Die Röhre V gehört zu dem einen kleinen Sender, die Röhre V2 zu dem anderen, V1 bildet die Mischröhre.
Betrachten wir zunächst die Schaltung mit der Röhre V. Sie bildet zusammen mit der Spule L, dem Drehkondensator C und dem Festkondensator C1 einen selbsterregten Dreipunktsender, denn die Enden des Kreises liegen wechselstrommäßig am Gitter bzw. der Anode der Röhre. Die Zuführung der Speisespannung erfolgt über eine Spulenanzapfung. Die gestrichelte Trennungslinie zwischen L und C soll bedeuten, daß es sich bei L um die Suchspule handelt, die wir der aufzufindenden Metallmasse nähern müssen. Darüber später noch weitere Angaben. Die am Gitter von V liegende Hochfrequenzspannung führen wir nun über C5 dem ersten Steuergitter von V1 zu. Der zweite Sender mit der Röhre V2 arbeitet ganz genau so. Sein Schwingkreis besteht aus L1 und C2, wobei es sich wieder um eine Dreipunktschaltung handelt. Die von diesem Sender erzeugte Frequenz gelangt über C6 zum Bremsgitter von V1. Durch das Zuführen der beiden Frequenzen zu den Röhrenelektroden entsteht im Innern der Röhre durch Mischung eine Differenzfrequenz, die wir als Ton in einem an die Klemmen T angeschlossenen Kopfhörer wahrnehmen können.
Die genaue Übereinstimmung der beiden Frequenzen erreichen wir durch Verändern des Drehkondensators C. Die beiden Spulen L und L1 haben zwar gleiche Induktivität, und die beiden Kondensatoren C1 und C2 stimmen überein. Zur Beseitigung verschiedener, immer vorhandener Ungleichmäßigkeiten ist jedoch der Kondensator C unbedingt erforderlich.
Die Bedienung ist sehr einfach: Wir verdrehen C so lange, bis der im Kopfhörer wahrnehmbare Pfeifton ganz tief wird, um schließlich vollständig zu verschwinden. Dabei darf sich die Suchspule natürlich nicht in der Nähe von Metallen befinden.
Noch einige weitere Einzelheiten der Schaltung: die Kondensatoren C7 und C8 dienen als Gitterkondensatoren, R1 und R2 stellen die Gitterableitwiderstände dar. Über R5 wird die Schirmgitterspannung für die Mischröhre zugeführt, die mit C3 gegen den Heizfaden blockiert ist.
Es können hierfür grundsätzlich beliebige Anfangsstufen-Röhren verwendet werden. In der abgebildeten Schaltung ist z. B. die Batterieröhre DF 96 vorgesehen.
Als Anodenstromquelle genügt eine Klein-Anodenbatterie von 45 V. Für die Heizung ist eine normale Taschenlampenbatterie vorgesehen, deren Spannung mit dem Regler R so eingestellt wird, daß an den Heizfäden der Röhren genau 1,4 V Spannung liegen. Der Kondensator C4 dient nur zur hochfrequenzmäßigen Uberbrückung der Anodenbatterie.

Bei der Herstellung der Spulen gehen wir folgendermaßen vor: die Suchspule L wird als großflächige Ringspule ausgebildet. Bei einem Spulendurchmesser von etwa 17 cm braucht ihr rund 30 bis 40 Windungen, um die richtige Induktivität zu erhalten.
Ihr wickelt also - einfach mit der Hand - einen Drahtring aus baumwoll- oder seideisoliertem Kupferdraht von etwa 0,5 mm mit der angegebenen Windungszahl. Die Anzapfung schließt ihr etwa im unteren Drittel an. Die Spule kann man in einem flachen Kunsstoffkästchen unterbringen.
Die drei zur Spule führenden Leitungen sollen nach Möglichkeit nicht länger als 1,5 m sein. Zweckmäßig ist die Verwendung eines zweiadrigen abgeschirmten Kabels, wie es für Mikrophon- oder Tonabnehmerleitungen verwendet wird. Die beiden Adern stellen die oberen und unteren Anschlüsse dar, während die Abschirmung mit dem Mittelabgriff verbunden ist. Dieser Anschluß entspricht sowieso dem Schaltungsnullpunkt.
Die Röhren werden zweckmäßigerweise auf einem Metallbügel befestigt, der seinerseits auf der Frontplatte angebracht wird. Beim Aufbau müßt ihr auf eine einwandfreie Abschirmung sämtlicher Einzelteile achten, die zu dem Sender mit der Röhre V2 gehören.
Es wurde eine abgeschirmte Spule L1 verwendet, deren Induktivität etwa 0,2 mH betragen soll. Ihr könnt z. B. eine Vogt-Topfspule verwenden, die rund 80 Windungen erhält. In Verbindung mit dem Schwingkreiskondensator bekommt ihr dann eine Frequenz von etwa 100 kHz. Die Spule setzt ihr zweckmäßigerweise unter eine kleine Metallabschirmung, damit sie so wenig wie möglich strahlt.
- Ist nämlich der erste Sender mit dem zweiten zu stark außerhalb der Röhre gekoppelt, so kann man sehr tiefe Differenztöne überhaupt nicht einstellen. Es tritt dann schon bei verhältnismäßig hohen Tonfrequenzen "Mitnahme" ein.

Habt ihr nun das Gerät aufgebaut, so könnt ihr es nach nochmaliger sorgfältiger Kontrolle der Verdrahtung sofort in Betrieb nehmen. Gleich nach dem Einstellen werdet ihr im Kopfhörer einen Ton vernehmen, der beim Nachstellen von C immer tiefer wird und schließlich verschwindet.
Nun könnt ihr der Suchspule einen nichtmagnetischen Metallgegenstand, z. B. ein Messingblech, nähern. Dann wird der Ton hörbar werden, und seine Frequenz wird mit zunehmender Annäherung des Metalls mehr und mehr steigen. Dieselbe Erscheinung könnt ihr auch bei Gegenständen aus Eisen oder Stahl beobachten.
Stellt ihr aber von Anfang an einen Ton bestimmter Höhe ein, so werdet ihr bei einem nichtmagnetischen Metall bemerken, daß der Ton höher wird. Bei Annäherung an einen magnetischen Metallgegenstand dagegen wird der Ton tiefer.
Den Grund für diese Erscheinung kennt ihr schon. Voraussetzung für das Zustandekommen der soeben beschriebenen Frequenzänderung ist allerdings, daß der Sender mit der Suchspule grundsätzlich die höhere Frequenz als der andere Sender aufweist. Stellt ihr durch Verdrehen des Drehkondensators über den Nullpunkt hinaus den Sender mit der Suchspule so ein, daß dessen Frequenz tiefer als die des anderen Senders ist, so wird der Ton bei Annäherung an ein nichtmagnetisches Metall tiefer, bei magnetischem Material dagegen höher. Dann spielt sich nämlich, wie ihr leicht durch Überlegung finden werdet, der umgekehrte Vorgang ab.

Was der Metallsucher alles kann
Wie verwenden wir nun unseren Metallsucher in der Praxis?
Zunächst versehen wir das Kästchen, in dem das Gerät enthalten ist, mit einem kleinen Tragriemen, damit wir es bequem über die Schulter hängen können. Dann setzen wir den Kopfhörer auf und begeben uns auf die Metallsuche.
Ein dankbares Objekt sind z. B. die Zimmerwände, in denen Wasserleitungs-, Gas- oder elektrische Rohre verlegt sind. Wenn ihr mit der Suchspule gleichmäßig an der Wand entlang fahrt, werdet ihr bald eine plötzliche Tonhöhenänderung feststellen, ein Beweis dafür, daß sich die Spule einem dieser Rohre nähert. Je näher ihr an das Rohr kommt, um so stärker wird die Frequenzänderung.
Plötzlich hat sie einen Höchstwert erreicht und fällt bei weiterer Bewegung der Spule in gleicher Richtung wieder ab, ein Zeichen dafür, daß ihr über den "kritischen" Punkt schon hinausgelangt seid. Auf diese Weise läßt sich die genaue Lage des Rohres sehr gut ermitteln. In der gleichen Weise könnt ihr Metallgegenstände in Schränken, in Truhen oder sonstigen nichtmetallischen Behältern feststellen. Die "Reichweite" unseres Metallsuchers ist allerdings beschränkt; größere Entfernungen als etwa 20, höchstens 30 cm kann er nicht überbrücken. Das genügt aber wohl in den meisten Fällen.
Auch im Erdboden vergrabene Metallgegenstände lassen sich aufspüren, wenn sie nicht tiefer als rund 20 cm im Boden vergraben sind.
So habe ich (Heinz Richter) diesen Metallsucher z. B. mit Erfolg beim Aufsuchen von Kanaldeckeln in nichtgepflasterten Straßen verwenden können. Dadurch wurde manche sonst erforderlich gewesene Grabarbeit erspart.
Nach Gebrauch müßt ihr das Gerät sofort wieder ausschalten, damit sich die Batterien nicht vorzeitig abnützen. Das Meßinstrument im Heizkreis könnt ihr euch sparen, wenn ihr zwei Buchsen anbringt, an die sich ein anderes, sonst in eurer Werkstatt vorhandenes Voltmeter anschließen läßt.
Bei frischer Batterie markiert ihr euch am besten die Stellung des Reglers R, bei der gerade die richtige Heizspannung vorhanden ist. Diese Marke darf dann nie überschritten werden. Versagt das Gerät wegen Nachlassens der Heizbatterie, so muß man den Regler natürlich verstellen, was aber immer nur unter Zuhilfenahme eines zuverlässigen Voltmeters erfolgen sollte.

Zurück zur Hauptseite