(Die folgenden Fotos stammen aus dem Original-Handbuch zum NGU)
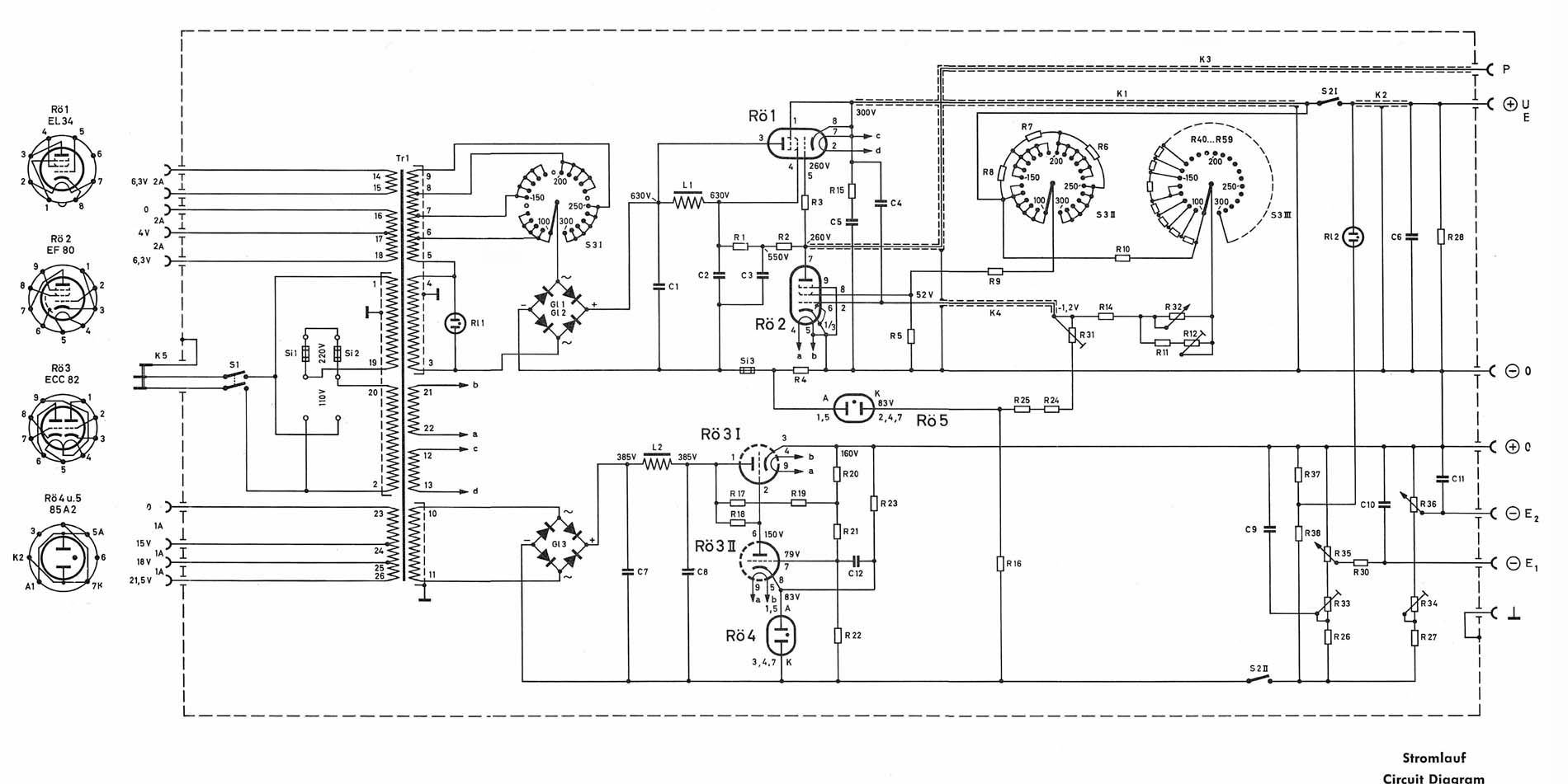
Das folgende Bild zeigt das Schaltbild Dreifach-Netzgerätes von Grundig Hartmann & Braun, das 6007. - Mein Dank an
Hans-Thomas Schmidt, der es mir zur Verfügung stellte.
Es besteht aus drei kompletten Netzteilen, jedes kann für sich alleine arbeiten. - Folglich kann dieses Schaltbild zum
Aufbau eines weniger aufwändigen Netzgerätes verwendet werden. Beispielsweise ist der unterste Teil der Schaltung
mit der EL 84 als Leistungsregler aufgebaut, dieses alleine wäre schon ein leistungsfähiges Netzteil, für
kleinere Schaltungen hervorragend geeignet.
(Mit der Maustaste das Bild anklicken, es wird dann in voller Auflösung dargestellt.)
