Der Selbstbau eines Röhrenprüfgerätes
(Dieser Artikel stammt, überwiegend im Original-Wortlaut wiedergegeben, aus dem RPB-Taschenbuch # 12, Röhrenmeßgeräte im Entwurf und Aufbau, von H.Schweitzer)

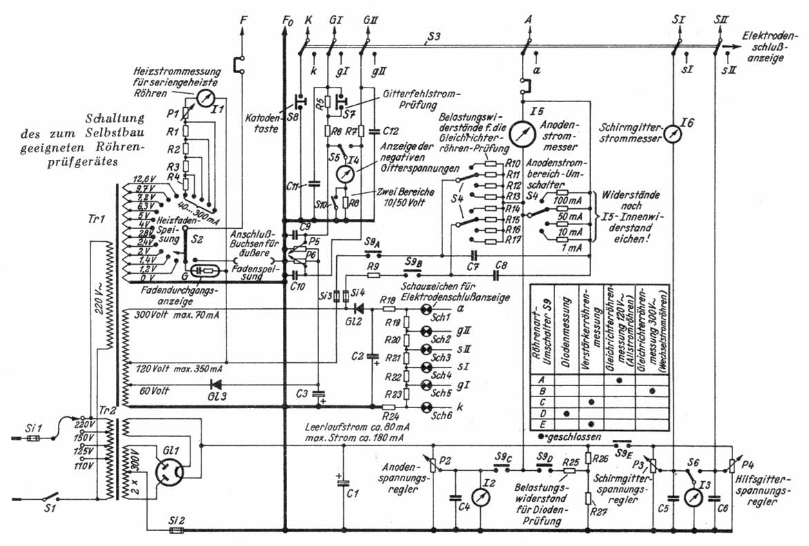
Dem im Werkstattbetrieb tätigen Techniker wird heute nicht viel Zeit für den Bau von Prüf- und Meßgeräten zur Verfügung stehen, noch weniger Zeit aber für langwierige Eichungen oder sogar für Anfertigung von Prüftabellen und dergleichen. Wenn überhaupt ein Röhrenprüfgerät gebaut werden soll, so kann nur ein Prüfverfahren in Frage komnmen, nach dem Röhren mit Daten gemessen werden, die aus fertig gedruckten Tabellen entnommen werden können. Wenig Bedienungsorgane sind wünschenswert, um eine gewisse Übersicht zu erhalten. Bei einem Selbstbaugerät sollte die Einstellung der Betriebsspannungen nicht erst in Fein- und Grobregelung aufgegliedert werden. Spannungsmesser gestatten eine laufende Kontrolle der eingestellten Betriebsspannungen.


Die Schaltung ist den heutigen Bedürfnissen und Anforderungen angepaßt worden.

Schaltbild des RPB-Röhrenprüfgerätes
(Mit der Maustaste das Bild anklicken, es wird dann in voller Auflösung dargestellt.)

Es sind für zwei negative Gitterspannungen, für zwei positive (Schirm-) Gitterspannungen und für die Anodenspannung je ein Regler vorgesehen, durch die die interessierenden Spannungsbereiche erfaßt werden. Sämtliche an den Reglern abgenommenen Spannungen sind durch drei Meßwerke (Dreh-spulsysteme) ablesbar. Dioden werden über einen Widerstand von 70 k
W belastet, dadurch können Dioden mit verschieden hohen Innenwiderständen auf gleiche Weise geprüft werden. Gleichrichterröhren werden wie im Arbeitsgerät mit Spitzenströmen beaufschlagt; somit wird eine arbeitsgleiche Inbetriebnahme erreicht. In der Steuergitterleitung befindet sich eine Prüfanordnung zur Feststellung von thermischer Gitteremission oder Vakuumverschlechterung oder anderen Gitterstromeffekten. Die Heizung erfolgt von einer Nennspannung 12,6 Volt ab über Vorwiderstände und einen Regelwiderstand. Auf diese W eise kann jeder beliebige Nennstrom (von Allstromröhren) mit Hilfe des Heizstrommessers eingestellt werden.

Stückliste zum Selbstbau-Röhrenprüfgerät

Gleichrichter:
Gl1 Röhre AZ 12 o. ä.
Gl2 Selen 300 E 30
Gl3 Selen 100 V/10 mA

Meßwerke (Nennbereich):
I1 Drehspul mit Ventil: 300 m A
I2 Drehspul: 300 Volt (500
W /Volt)
I3 Drehspul: 300 Volt (2000
W /Volt)
I4 Drehspul: 10/50 Volt (
³ 4000 W /Volt)
I5 Drehspul: 1 mA (Gehäuse-
Æ : 105 min)
I6 Drehspul: 10 mA

Regelwiderstände (Potentiometer):
P1 400
W, 35 Watt (Rosenthal)
P2 6 k
W, 55 Watt (Rosenthal)
P3, P4 20 k
W , 25 Watt (Rosenthal)
P5, P6 10 k
W , 0,5 Watt

Schauzeichen:
Sch1 ... Sch6, 1 k
W
Empfindlichkeit: 1 mA (Draht 0,08
Æ )

Glimmlampe:
G Nennspannung 110 Volt Strom < 2 mA

Transformatoren:
Tr1
Primär: 220 Volt
Sekundär:
Wicklung 1 60/120 Volt, 350 mA
300 Volt, 70 mA
Wicklung 2
1,2...4 Volt, 4 A
5 und 6,3 Volt, 3 A
7,2...12,6 Volt, 2 A
Tr2
Primär: 110, 125, 150, 220 Volt
Sekundär: 3 x 300 Volt, 180 mA
Heizwicklung 4 (5 oder 6,3) Volt

Schalter:
S1 Netzschalter, 3 A
S2 Heizspannungsumschalter 18 Pole (Preh)
S3 Umschalter Elektrodensch. / Emissionsprüfung 6 x 2 Pole
S4 Umschalter für Strombereiche des Meßwerks I5 und der Belastungswiderstände f. Gleichrichterröhrenmessung 3 x 4 Pole
S5 Umschalter f. negative Gitterspannungen GI / GII
S6 Umschalter f. positive Gitterspannungen SI / SII
S7, S8 Ruhestromtasten
S9 Röhrenartumschalter, Schaltfolge und -Kontakte s. folgendes Bild
(S9 könnte mit S3 gekoppelt werden)
S10 Bereichsumschalter für I4 10 / 50 Volt

Sicherungen:
Si1 1,5 A bei 220 Volt Netz
Si2 300 mA
Si3, Si4 200 mA

Kondensatoren:
C1 16 µF, 450 Volt (Elektrolyt od. Bosch-MP-Kondensat.)
C2 4 µF, 450 Volt
C3 100 µF, 100 Volt (NV-Elektrolyt)
C4, C5, C6 1 µF, 350 Volt
C7 16 µF, 250 Volt (Bosch-MP-Kondensator)
C8 8 µF, 500 Volt (Bosch-MP-Kondensator)
C9, C10 1 µF, 120 Volt (Bosch-MP-Kondensator)
C11, C12 500 pF, 250 Volt

Widerstände:
R1 350
W , 30 Watt
R2 350
W , 15 Watt
R3, R4 350
W , 6 Watt
R5 0,7 M,
W 0,5 Watt
R6, R7 20 k
W , 0,5 Watt
R8 160 k
W , wenn I4 4 kW / V und 10 Volt
R9 200
W , 3 Watt
R10 1,4 k
W , 6 Watt
R11 2,9 k
W , 3 Watt
R12 15 k
W , 1 Watt
R13 160 k
W , 0,5 Watt
R14 3,7 k
W , 20 Watt
R15 8,2 k
W , 10 Watt
R16 45 k
W , 3 Watt
R17 500 k
W , 1 Watt
R18 30 k
W , 3 Watt
R19...R24 je2k
W , 0,25 Watt
R25 70 k
W , 0,5 Watt
R26 30 k
W , 2 Watt
R27 15 k
W , 1 Watt
sowie Shunt-Widerstände zur Bereichsumschaltung des Meßwerks I5, ca. 50 Entkopplungswiderstände (Schicht) 20... 40
W .

Umschaltvorrichtung (Bild 50): 6 x 9 Kontakte

Kleinmaterial:
Röhrenfassungen, Drehknöpfe, Buchsen usw.


Die Zuführung der Betriebsgleichspannungen an die Röhrenfassungen kann über Drucktasten, Stufenschalter oder Kreuzschienenverteiler geschehen. Im Mustergerät wurden Drucktasten verwendet, die aber teurer sind als Kreuzschienenverteiler, die von einem erfahrenen Mechaniker leicht selbst hergestellt werden können. Im übrigen sind Drucktastenaggregate und Kreuzschienenverteiler im Handel erhältlich. Stufenschalter sind nur Notbehelf, ihr Nachteil ist, daß sie beim Übergang von einer zur anderen Schaltstellung über nicht benötigte Stellungen leicht Kurzschlüsse verursachen können. In die Zuführungen wird gegebenenfalls ein Schalteraggregat eingefügt, durch das man die Prüfanordnung für Elektrodenschlußanzeige einschaltet. Es bleibt dem Techniker überlassen, ob er hierfür Glimmlampe-, Schauzeichenanordnung oder ein anderes System verwendet.

Das folgende Bild zeigt die Eichung des Anodenstrommessers I5.
Die Prozentskala gilt für die Prüfung von Gleichrichterröhren, wobei die Belastungswiderstände bzw. -ströme mit den Meßbereichen automatisch umgeschaltet werden.





Erläuterungen zur Sockelbilder-Tabelle:

 

Bezeichnung

von Sockel

bzw. Fassung


für Röhre

z. B.

 

 

Bezeichnung

von Sockel

bzw. Fassung


für Röhre

z. B.

 

 


Eu

 


REN 904


 

Oct4

 


6 SQ 7


RES 164


   6 SN 7

 


Hex

 

RENS 1254

 

 


4pol

 


5 Z 3

 

ACH 1


2 A 3

 


Di

 


AB 2

 

 


5pol

 


37

 


VY 2


807

 


To

 


AL4

 

 


6pol

 


6 E 5

 


AZ 1


6 D 6

 


St

 


ECL 11

 

 


7pol

 


6 A 7

 


UY 11


6 B 7

 


 

RV

 

RV 12 P 2000

 

 


 

Ri1

 


ECL 113

 


RL 2,4 T 1


UL41

 


Pr

 


UBL 21

 

 


Ri2

 


AZ 41

 


7 C 5


DL 41

 


9pol

 


EF 50

 

 


Mi1

 


DF 91

 


EFF 51


3S4

 


Oct1

 


DL 21

 

 


Mi2

 


EC 92

 


UBL 1

6 AQ5

 


Oct2

 


5 V 4

 

 


No

 


EF80


5 Y3


12 AT 7

 


Oct3

 


6 V 6

 

 

 

 

 

 

 

 

 


12 SK 7


Die im Kreis liegenden Polziffern werden mit den gleichlautenden des Umschaltsystems F, F0 direkt mit den gleichlautenden Anschlüssen des Spannungserzeugerteils (s.Schaltbild) verbunden. Um Selbsterregung der Prüfröhren zu vermeiden, liegen in den Zuleitungen, über die vorwiegend Steuergitter versorgt werden, unmittelbar an den Fassungsanschlüssen Entkopplungswiderstände in der Große von 20...40
W (0,25 Watt).

Zurück zur Hauptseite