|
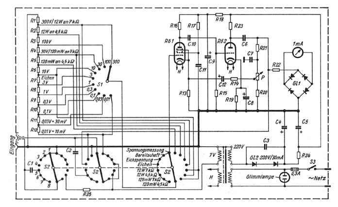
Technische Eigenschaften : Spannungsmeßbereiche 0...0,01/0,03/0,1/0,3/1/3/10/30/100/300 Volt Leistungsmessung 0...120 mW / 12 W an 4,5 und 7 kOhm Frequenzbereich 30 Hz...100 kHz Eingangswiderstand etwa 1,5 MOhm Leistungsaufnahme etwa 15 Watt |






|
Watt |
0,1 |
0,5 |
1 |
2 |
3 |
4 |
5 |
6 |
8 |
10 |
12 |
|
Milliwatt |
1 |
5 |
10 |
20 |
30 |
40 |
50 |
60 |
80 |
100 |
120 |
|
Skalenteile (30° - Teilung) |
2,6 |
5,8 |
8,4 |
11,8 |
14,3 |
16,8 |
18,7 |
20,5 |
23,7 |
26,5 |
29 |
|
R |
C |
||||
|
R 1 |
50 Ohm |
R 14 |
200 Ohm |
C 1 |
1 uF |
|
R 2 |
12,5 Ohm |
R 15 |
1 M |
C 2 |
1 uF |
|
R 3 |
87,5 Ohm |
R 16 |
0,5 M |
C 3 |
5 nF |
|
R 4 |
350 Ohm |
R 17 |
2 M |
C 4 |
16 uF |
|
R 5 |
125 Ohm |
R 18 |
35 k |
C 5 |
16 uF |
|
R 6 |
875 Ohm |
R 19 |
500 Ohm |
C 6 |
0,5 uF |
|
R 7 |
3,5 k |
R 20 |
68 Ohm |
C 7 |
50 nF |
|
R 8 |
10 k |
R 21 |
0,2 M |
C 8 |
25 uF |
|
R 9 |
35 k |
R 22 |
10 k |
C 9 |
16 uF |
|
R 10 |
0,1 M |
R 23 |
50 k |
C 10 |
0,1 uF |
|
R 11 |
0,35 M |
R 24 |
3 k |
C 11 |
0,5 uF |
|
R 12 |
1 M |
R 25 |
10 k |
C 12 |
50 uF |
|
R 13 |
2 k |
P |
100 Ohm |
||