Die ganze Geschichte fing mit einer Internet-Versteigerung bei EBay an. Richard (Name geändert)
interessierte sich für das nachfolgende Angebot :
Original-Text sowie Fotos des Verkäufers, der das Radio bei EBay angeboten hatte :
"Uralt-Radio DAHG Frankreich, sehr gut erhalten, Röhren Beschriftung soweit ich es erkennen kann: Matra 42,
Matra 80, Matra 6D6, bei zwei Röhren ist mir das Abziehen der Kappen zu riskant, deshalb kann ich Beschriftung nicht
erkennen. Achtung: Ein Knopf vorne fehlt, Deckel hinten fehlt, Stromstecker fehlt. Funktion nicht geprüft, keine
Dokumentation dabei. Nicht gereinigt."
Diesen Text sandte Richard dann an Victor (Name geändert) weiter, mit der Bitte seine Meinung über das Radio
abzugeben.
Alle Namen (bis auf meinen) in dieser Geschichte sind selbstverständlich umgeändert worden, sie spielen auch
überhaubt keine Rolle. - Wichtig und interessant ist, wie aus einem anfänglichem Laien ein mittlerweile
fachkundiger Radiobastler wurde.
Auch habe ich Ortsnamen - besonders Firmennamen - in "xxxxx" umgeändert - auch sie sollten hier keine Rolle
spielen.
Victors Schreibstil der, zugegebenermaßen, doch sehr eigenwillig ist sollte man keinesfalls voreilig bewerten!
(Victor ist Diplom-Ingenieur, er KANN mit der deutschen Sprache - Kommata, Groß/Kleinschreibung, etc - umgehen..!)
Der Text der ersten Mail an Victor, worin Richard ihn um seine Meinung bittet ist leider nicht mehr vorhanden - ist aber
für diese Geschichte auch relativ uninteressant.
Ich bat den Richard - mit seinen eigenen Worten - eine Einleitung zu schreiben. - Hier ist sie :
Irgendwie begann alles so Ende Januar, als ich mit dem Bau meines ersten Röhren-Amps fertig wurde: alte,
amerikanische 27er Trioden verrichten darin ihren Dienst. Zu meiner großen Zufriedenheit übrigens.
Mit Radios hatte ich mich noch nie beschäftigt, im Gegensatz zu allen Leuten, die ich übers Internet zum Thema
Röhren kennengelernt habe.
Und da tauchte bei eBay ein französisches Radio auf, in der typischen Mittdreißiger Jahre Form. Da ich eine
ausgesprochene Vorliebe für Frankreich hege, schien mir der Gedanke, den französischen Oldtimer zu erwerben,
irgendwie schon verlockend. Und da mir Frankreich auch als Urlaubsland sympathisch ist, und französische Rotweine
sowieso, habe ich mal Viktor gefragt, der eine ganze Reihe auch exotischer Vorkriegsradios hat. Ihm kamen die wenigen Daten,
die ich hatte, gar nicht so unbekannt vor.
Da die eBay-Auktion um das Radio sehr unspektakulär verlief, also sich eigentlich sich niemand dafür interessierte,
stieg ich ein, und: das Radio war meins.
Ca. 10 Tage später kam ein großer Karton an, der wohlverpackt ein Holzgehäuse zum Vorschein brachte, und
darin ein ausgesprochen verschmutztes und rostiges Teil, das Chassis. Das ganze Teil sah aus, als sei es seit 30 oder 40
Jahren nicht mehr in Betrieb gewesen. Und auch nicht so ohne weiteres in Betrieb zu nehmen.
Also baute ich erst mal das Chassis aus und machte eine Bestandsaufnahme. Guter Rat schien teuer. Eine ziemlich gleichartige
Email mit der Beschreibung meines Ausgrabungsstückes ging an 3 Experten: Viktor, Jochen, und einen dritten Freund.
Letzterer war sehr weise (ist er immer) und hielt sich zurück mit der ehrlichen Antwort, daß er das so remote gar
nicht beurteilen kann. Jochen fand die Tatsache, daß ich keinen Dreh-Kondensator erkenne, sehr bemerkenswert, und gab
mir die (scherzhafte, wie er mir später versicherte) Empfehlung, das Radio ihm zu überlassen. Das gab mir ehrlich
gesagt einen Dämpfer, und ich dachte schon: na ja, da habe ich mich vergriffen, das Radio ist ein paar Nummern zu
,groß‘ für mich. Dann aber kam Viktors Empfehlung; kurz auf den Punkt gebracht: "fang an, Dich mit Radios zu
beschäftigen, leg mit dem Teil los". Mein einziger Trost war sonst, daß es sich bei der Bestückung um
amerikanische Röhren der Pre-Oktal Zeit handelte, und die sind mir ja - siehe meinen Line Amp - nicht ganz unbekannt.
So also begann die Geschichte, nämlich die Geschichte vieler Emails zwischen Viktor und mir, bis die Schaltung des
Ducastel DAGH 125 oder 225 (bisher nicht ganz eindeutig zu identifizieren) restlos aufgeklärt war. Und dann rief
plötzlich Jochen bei mir an, mit der Idee, die ganze Geschichte auf seiner Website zu veröffentlichen. Das
löste eine hektische Suche nach allen Emails, möglichst lückenlos, aus, bis der durchaus kritische Jochen
zufriedengestellt war ;-)
Aktuell bin ich mitten in der Restaurierung, die ich jetzt bewußt dokumentiere und fotografiere. - More to come.
02-02
(Victor:)
moin Richard aus dem verschneiten "xxxxx".diese franzradios sind immer ein
grosses casino und meistens kein schaltplan und/oder exotenteile drin.da
wagt sich kaum einer ran.ich hab 3 stück restauriert und hab da meine
erfahrungen gemacht,fängt bei den potiachsen an (7 mm durchmesser!!!!!!)
und schrauben m3,5.die gibt es aber sehr selten.zf-filter mit
kunstschaltungen und 0,5pf bypass zwischen primär und secundär usw
usw,spezialröhren von visseaux,ähnlich ech3..............
na ja.ich hab nen tschechischen einkreiser von 1938 geschenkt
bekommen,kathedralenform,frontseite total ein stück brauner
bakelite,hinten schönes nussbaumgehäuse angesetzt,EF12,EL11,RGN1064,LMK
spulensatz aber von den mäusen aufgefressen.hab solche komplettsätze
aber noch im keller als e-teil.und wunderbare wie durch ein wunder
erhaltene frontskala mit 8 kleinen fensterchen.
meine frau ist total begeistert und will das radio in unser schlafzimmer
auf ihrem schreibtisch aufstellen.........gruss Victor
02-02
(Richard:)
Hi Victor,
so, 7 mm Achsen hatte ich ja noch nicht, nur 1/4 inch (6,4 mm), wäre also
was neues. Tja, wenn sonst keiner an das DAHG rangeht - im Notfall muß ich
dann nachher dem Jochen Löcher in den Bauch fragen ;-)
Stimmt, Schaltplan hat es keinen, und die Röhrens: Matra 42, 80, 6D6, und
2 Unbekannte. Eine Röhre auf dem Foto ist auf jeden Fall ne rote
Außenkontakt. Sieht also nach 6,3V aus, ne? Wahrscheinlich sind Dir diese
Schaltungen im Prinzip bekannt (auch wenn Du nach eigenem Bekunden nicht
alles kennst ;-)
Hier schneit es übrigens auch immer mehr.
Schönes Wochenende
Richard
03-02
(Victor:)
moin Richard,schweinekalt geworden in "xxxxx".also 42 ist die endröhre,80 ist der
gleichrichter,6D6 ist die zf-stufe oder hf-vorstufe,also sind die beiden
unbekannten (davon eine rot) die mischröhre und die nf-vorverstärker mit
2-fach diode.ist eine davon rot,so ist es die EK2,ECH3,ECH4 oder die
EBF2,EBC3,die andere ,wenns ne amiröhre ist,ist meistens die 75 oder der 6-er
nachfolgetyp.tja so könnte es funktionieren.gruss Victor
11-02
(Richard:)
Hallo Victor,
Samstag kam der 'Franzose' bei mir an, das DAHG Dampfradio. Folgendes Bild
zeigt sich:
Ist bis auf Rückwand, einen Knopf und den Netzstecker wohl komplett. Sieht
so aus, als sei es vor 30 oder 40 Jahren in einen Keller oder auf einen
Dachboden gestellt worden und dort verblieben, es war ein unglaublicher
Dreck drin.
Die Röhren: 42, 80, 6D6, 6A7, sowie eine umgesockelte EBC3. Das Chassis
hat oben ne Menge Oberflächenrost, die Skala ist vollständig und intakt,
aber der gesamte Mechanismus nicht gangbar, die Lautsprechermembran ist
voll in Ordnung (!), der AÜ an das Chassis des Lautsprechers angeflanscht,
und der Trafo ist umschaltbar zw. 110/120/220/240V.
Unter dem Chassis sieht es chaotisch aus, aber ich glaube, es ist alles
vorhanden, außer einem Schaltplan halt.
Wie gehe ich jetzt am besten vor? Ich glaube, der Großteil der Verdrahtung
sollte besser ersetzt werden (?). Und die ganzen Papp-Kondensatoren?
Also erstmal den Netztrafo rausnehmen und prüfen, habe ich mir überlegt.
Und dann? Was machst Du mit den ganzen alten Kabeln, Ko's und Widerständen?
Was könnte statt der EBC3 original drin gewesen sein? Die Fassung
jedenfalls ist eine UX-6. Sind also alles Ami-Typen.
Jetzt ne ganz blöde Frage: hinter der Skala hängt an dem Mechanismus so
ein großer Aufbau mit Metall-Scheiben, jeweils 10 Scheiben in 2 Paketen.
Was ist das???
Ich würde sagen, zumindest alles, was oben auf dem Chassis ist, muß
runter: Trafo, der 'komische Mechanismus', ein paar Ko's,Tubeshields, und
2 eckige Verkleidungen in Röhrengröße, wo ich noch nicht weiß, was drunter
ist. Dann das Chassis von außen entrosten und z.B. mit Hammerit streichen.
Aber wie gehe ich dann unten drunter weiter sinnvoll vor? Dort ist kaum
Rost, aber ein Schaltungschaos.
Du hast bestimmt einen pragmatischen Vorschlag zur Vorgehensweise.
Beste Grüße
Richard
11-02
(Richard, an Jochen:)
Guten Abend Jochen,
einmal fängt ja jeder an, und so hab eich mir jetzt über eBay ein altes
französisches Vorkriegsradio zugelegt, auf dem Lautsprecher steht innen:
DAHG, Clichy.
Das ist ein schwerer Fall zum restaurieren, wobei das Holzgehäuse sehr gut
erhalten und kein Problem ist. Da Du ja Spezialist für Röhrenradios bist,
versuche ich mal, Dir das Teil zu beschreiben:
Es ist bis auf Rückwand, einen Knopf und den Netzstecker wohl komplett.
Sieht so aus, als sei es vor 30 oder 40 Jahren in einen Keller oder auf
einen Dachboden gestellt worden, es war ein unglaublicher Dreck drin.
Die Röhren: 42, 80, 6D6, 6A7, sowie eine umgesockelte EBC3. Das Chassis
hat oben ne Menge Oberflächenrost, die Skala ist vollständig und intakt,
aber der gesamte Mechanismus nicht gangbar, die Lautsprechermembran ist
voll in Ordnung, der AÜ an das Chassis des Lautsprechers angeflanscht,
und der Trafo ist umschaltbar zw. 110/120/220/240V.
Unter dem Chassis sieht es chaotisch aus, aber ich glaube, es ist alles
vorhanden, außer einem Schaltplan halt.
Jetzt ne ganz blöde Frage: hinter der Skala hängt an dem Mechanismus so
ein großer Aufbau mit Metall-Scheiben, jeweils 10 Scheiben in 2 Paketen.
Was ist das???
Wie gehe ich jetzt am besten vor?
Also erstmal den Netztrafo rausnehmen und prüfen, habe ich mir überlegt.
Und dann?
Ich würde sagen, zumindest alles, was oben auf dem Chassis ist, muß
runter: Trafo, der 'komische Mechanismus', ein paar Ko's,Tubeshields, und
2 eckige Verkleidungen in Röhrengröße, wo ich noch nicht weiß, was drunter
ist. Dann das Chassis von außen entrosten und z.B. mit Hammerit streichen.
Aber wie gehe ich dann unten drunter weiter sinnvoll vor? Dort ist kaum
Rost, aber ein Schaltungschaos. Was mache ich mit den ganzen alten Kabeln,
Ko's und Widerständen? Pauschal Ersetzen? Oder jedes Teil rausnehmen,
prüfen, und wieder einlöten?
Was könnte statt der EBC3 original drin gewesen sein? Die Fassung
jedenfalls ist eine UX-6. Sind also alles Ami-Typen.
Also für einen Rat aus erfahrenem Munde zu einer vernünftigen
Vorgehensweise wäre ich Dir sehr dankbar! Die Frage nach der Möglichkeit,
einen Schaltplan aufzutreiben, ist wohl überflüssig, fürchte ich :-(
Was gibt es bei Dir so neues?
Liebe Grüße
Richard
11-02
(Jochen an Richard:)
Aua. Ein Franzose... - wohl mit Ami-Röhren, Octal-Sockel? - Ah, ja,
richtig.
Du hast Glück, daß er 220 Volt kann, die konnten normalerweise nur 110 Volt.
Die frage mit dem Metallgebilde, 10 Scheiben in 2 Paketen... - war die
im Ernst gemeint? Ich hoffe doch nicht, Du wirst doch noch den
Drehkondensator erkennen können ? Nein ?
Hör mal, dann laß die Finger davon, "schenk" mir das olle Radio - wenn Du
einen Drehko nicht erkennst... - sei jetzt nicht eingeschnappt, aber es
ist so, ganz ehrlich !!
Wenn Du da etwas von herunterbaust wirst Du es nie, niemals wieder
zusammenbekommen, niemals, das würde ich noch nicht mal schaffen, den
dann wieder zum laufen zu bringen..
Die viereckigen Metallgebilde in Röhrengröße - da sind übrigens die
Spulensätze drin.. - es ist ein Superhet-Empfänger, den Du da vor Dir hast.
Das Chassis nur mit Allohol (Rülps..) reinigen, Isopropyl-Allohol nimmt
man dafür (hicks).
Und NICHT lackiern, nicht mit Hammerit oder sonst was, warum willst Du
ein GeräT zerstören ?!!! Du mußt den Original-Zustand erhalten !!
Boooh. Au weh.
Gruß, Jochen
11-02
(Richard:)
Hallo Victor,
bevor Du Dich mit intensiv mit dem Zustand des alten Franzosen-Radios
beschäftigst. kurz die Meinung von Jochen, den ich auch gefragt
habe: vergiß es, den kriegst Du nie restauriert. Er meint, daß ist ein
Superhet, der auch ihm Respekt abverlangt, und in dem Zustand ein sehr
ambitioniertes Projekt.
Ich bin da ziemlich schmerzfrei - wenn es also für mich keinen Sinn macht,
schicke ich das Teil an Jochen und wende mich anderen Projekten zu.
Beste Grüße
Richard
11-02
(Richard, an Jochen:)
Hallo Jochen,
den Dreh-Ko erkenne ich tatsächlich nicht, aber die Fassungen: sind
pre-Oktal, nämlich UX-4 und UX-6, also zeitliche Pendants zu den
Stift-/Europa-Fassungen.
Schon mal Danke für den Rat, und ich bin da völlig schmerzfrei. Wenn die
Restaurierung meine Fähigkeiten total übersteigt ...
Ich melde mich morgen wieder zu dem Thema.
Liebe Grüße
12-02
(Victor:)
moin,Richard.also die EBC3 war eine 6Q7 oder 75,das doppelblechpaket ist der
abstimmdrehko,ein paket für den empfangskreis,das andere für den
oscillator,beide haben die gleichlauftrimmer im drehko integriert,meist
glimmerkos mir ner schraube,der das obere blechlein mal fester mal weniger
fest auf das glimmer andrückt,die blechverkleidungen sind die zf-spulen
schirmungen,irgendwo müssen auch die spulen des eingangskreises sitzen,unter
dem chassis sitzen auch die oscillatorspulen,meistens sind bei denen die
hauchdünnen kabel weggegammelt und der wellenschalter hat natürlich no
kontakt.die 6A7 ist die mischröhre,die 6D6 ist die ZF,die 80 der gleichrichter
,die 42 die endröhre,die fehlende nf-voramp und 2-fach
diodengleichrichter,eine für hf,die andere ist die schwunddiode.der zustand
ist normal,alle ko´s und elko´s ersetzen,die widerstände prüfen,kappenwiderstände
vor allen,bei wärme dehnen die sich und geben keinen kontakt mehr.
die negative gittervorspannung ist meist halbautomatisch für das
endrohr,will heissen ein oder mehrere widerstände im minus der anode.ansonsten
vom aufbau her der klassische standardsuper.willst du ihn auseindernehmen
,musst du natürlich zuerst den schaltplan zeichnen,eine zeitraubende arbeit
,aber ein muss,die franzmänner haben immer mit kleinen tricks gearbeitet,vor
allem im ZF kreis und bei der schwundregelung.so wie beschrieben ist eine
restaurierung ohne weiteres möglich.....der lautsprecher ist bestimmt
elektrodynamisch,will heissen hat anstatt dauermagneten eine feldspule zur
erregung,bitte durchmessen,muss hochohmig sein,wenn kein durchgang,muss die
spule neu gewickelt werden.du kannst diese nicht ersetzen,sonst stimmen die
ganzen spannungsverhältnisse nicht.du kannst nur einen ähnlichen kompletten
elektrodynamischen einsetzen..........es gibt viel zu tun,wie du siehst.aber
für die restaurierung muss man immer sehr viel zeit und geduld haben.du kannst
fotos vom aufbau,gehäuse und lautsprecher ,sowie dem chassis von oben und
unten machen und mir per jpeg-format schicken,dann kann ich evt.mehr
helfen,vor allem beim netzteil mit der halbautomatischen erzeugung der
neg.gittervorspannungen.das is ne heikle sache,vor allem mit brumm,richtiger
spannungsgrösse usw.stimmt da was nicht,hassu echt probleme danch und kannst
die empfindlichkeit nicht einstellen.
aber den wieder hin zu kriegen,seh ich keine probleme,ist halt der normale
zustand,so wie du ihn bekommen hast,wie gesagt,der rest ist
zeit,geduld,erfahrung und ein bisschen intuition und evt nen ähnlichen
schaltplan eines standardsupers.die italiener haben viel mit den US-röhren
gebaut,ich guck zuhause mal nach, dort habe ich viele italienische schaltbilder.
gruss Victor und viel spass.
13-02
(Victor:)
das mit dem radio machst du richtig.in italien wurden zu der zeit hunderte
verschiedener typen mit den röhren gebaut.wieviel wellenbereiche hat
das ding?da es ein standardsuper ist,suche ich dir dann den passenden
schaltplan heraus und trag die stellen ein ,wo du evt.differenzen finden
wirst,allerdings müsste ich wissen,ob die endröhre kathodenwiderstand mit
Ko hat,oder ihre kathode an masse liegt,also ne halbautomatische
gittervorspannungserzeugung hat.ausserdem ,aber nicht zwingend,wäre gut
zu wissen,ob die regelspannung mit einer diode der 75 erzeugt wird oder
über abgriff am lautstärkepoti.erkennen tust du das so:eine der beiden
dioden ist über einen kleinen ko(10-60pF)mit der anode der 6D6
verbunden,andernfalls ist eine diode unbenutzt,oder beide dioden
paralell geschaltet.gut wäre auch zu wissen:hat der lautsprecher eine
feldwicklung?
mit den 3 Angaben könnte ich dir sehr zielsicher den richtigen
schaltplan raussuchen.
saluti Victor
13-02
(Richard:)
Morgen Victor,
eine Antwort habe ich gleich: Wellenbereich sind's 2: 200 bis 600 kHz, und
700 bis 2100 kHz. Also im Prinzip Langwelle und Mittelwelle, würde ich
sagen. Für die Fragen nach der Beschaltung der 42 und der eventuellen 75
muß ich mir die Sockelbelegungen ziehen und nachschauen. Mache ich heute
später.
Das mit der Feldwicklung des Lautsprechers mußt Du mir noch mal erklären,
das sagt mir jetzt nichts.
Ah, und die Loktalsockel kriegen also Kontaktprobleme. Wußte ich nicht.
Schönen Tag
Richard
13-02
(Richard, an Jochen:)
Hallo Jochen,
also, ich habe mir jetzt ein Bild von dem Franzosen Radio gemacht, und
mich so entschieden: ich werde es nicht verschenken (jetzt sei Du bitte
nicht enttäuscht), sondern behutsam Stück für Stück restaurieren, und
dabei lernen, wie so ein altes Radio funktioniert. Und wenn es 1 oder 2
Jahre dauert.
Folgendes habe ich mitlerweile schon herausgefunden:
es ist ein 'Spar-Super' mit 2 Wellenbereichen (Lang- und Mittelwelle),
elektrodynamischen Lautsprecher, und folgender Bestückung: 80, 75, 42,
6A6, 6D7. Also eigentliche ne amerikanische Bestückung. MIt etwas Glück
finden sich Schaltpläne, die zu 90% übereinstimmen. Sicherlich muß die
morsche Verkabelung ausgetauscht werden, und vermutlich auch die ganzen
Ko's (ja, ich weiß, neuen Ko in alte Hülle einbauen). Muß ich eigentlich
unter historischen Gesichtspunkten zwingend wieder Kabel mit Textilmantel
nehmen?
Wenn die Schaltung vollständig vorhanden ist, sollten sich die Probleme in
Grenzen halten. Sieht zwar alles chaotisch aus, aber jeder Ko und
Widerstand hat noch Beschriftung.
Übrigens wird man leider den Rost auf dem Chassis nicht alleine mit
Alkohol runterkriegen; Rostentferner und ne Draht-/Messingbürste werden
notwendig sein.
Liebe Grüße
13-02
(Victor:)
also lieber Richard,nen normaler lautsprecher hat einen dauermagneten in dem
seine schwingspule liegt.nen elektrodynamischer lautsprecher hat einen
elektromagneten,will heissen ,die schwingspule liegt um einen runden eisenkern
um den eine erregerspule gewickelt ist,sozusagen am "hintern" des
lautsprechers.eine dicke spule mit tausenden von windungen sehr dünnen
drahtes.diese spule wird durch den gesamtanodenstrom des gerätes erregt,funzt
also als siebdrossel und baut gleichzeitig konstant das magnetfeld um den
eisenkern auf,ist also nen elektromagnet.eine technik,die fast grundsätzlich
bei alten radios angewendet wurde,da naturmagneten oder cobalt-alnico magneten
damals teils unbekannt oder in der herstellung sehr teuer waren.ausserdem
sparte man sich die siebdrossel.die feldspule verursacht im mittel einen
anodenspannungsabfall von 60-100 Volt,hat also eine sehr gute
siebwirkung...........gruss Victor
13-02
(Richard:)
Hallo Victor,
also los geht's, nach bestem Wissen und Gewissen von Deinem Banausen
berichtet (sorry, von den Feldspulen als Siebdrossel hatte ich bisher nur
mal irgendwo gelesen. Mea culpa!):
Der Lautsprecher vom Radio hat keinen Dauermagneten, sollte daher
elektrodynamisch sein, oder? Der AÜ (angeflanscht am Lautsprecher) hat 3
Adern zum Radio-Chassis hin, eine davon direkt zum Trafo, die beiden
anderen Adern gehen zur 42, auf Anode und g2, wie es ausschaut. Dann hat
der AÜ 4 Kontakte hin zum Lautsprecher, 2 dünne, offene Drähte, und 2
dicke, isolierte.
Die Kathode der 42 liegt nicht auf Masse, sondern hat Rk (400 Ohm) und Ck
(25 µF).
Im UX-6 Sockel sind die beiden Dioden-Pin's - wenn es eine 75 ist -
parallel geschaltet, einen Ko zur Anode der 6D7 kann ich mit 99%
Sicherheit nicht finden.
Die beiden Wellenbereiche (Lang und Mittel) hatte ich Dir ja schon
reportet.
Ich glaube, das waren deine Fragen von heute Morgen; wenn ich weitere
Sachen gucken soll, sag es mir.
Beste Grüße
Richard
13-02
(Victor:)
prima Richard,das hilft,also lautsprecher ist elektrodynamisch,keine
halbautomatik,das erleichtert die sache und keine empfindliche
schwundregelung(deshalb findest du den ko auch nicht).also
spar-primitiv-standardsuper.so eine empfindliche regelung braucht man bei
kw(hat er ja nicht)um schnelles fading auszugleichen.da er nur die 6A7 als
mischer hat,die auf kw sowieso nicht sehr empfindlich ist,braucht er auch
keinen mehrstufigen fadingausgleich,regelt also wahrscheinlich nur die 6D6
auf dem G1.also hab ich schon ne idee,wo ich fündig werde im archiv.ausserdem
hat er keinen bandfiltereingang,dann bräuchte er nämlich nen drehko mit 3
plattenpaketen.nun gut,ich bin am 23.2 zuhause.für heute abend machs
gut.wenn de kannst,schick mal fotos von innen und aussen,dann mach ich mal
nen fernlehrgang mit dir.macht bestimmt spass.gruss Victor
13-02
(Richard:)
N'Abend Victor,
ja, das mit dem Fernlehrgang ist ein Super-Angebot von Dir! Ich besorge
morgen mal nen neuen Film für meine Kamera, fotografiere das Teil mal
gründlich und schick Dir die Abzüge zu.
Dann gehen wir die Kiste step-by-step durch und ich male nen Schaltplan.
Deine Unterstützung brauche ich halt bei allen Sachen, die
Radio-spezifisch sind wie Spulen und Drehko; mit Ko's und R's und den
UX-Fassungen komme ich ja zum Glück so zu Recht.
Und wenn das Teil mal wieder läuft, kriegst Du von mir einen Orden
verliehen, so den 'Dampfradio-Held' ;-)
Beste Grüße
Richard
14-02
(Richard:)
N'Abend Victor,
eben habe ich ein dutzend Fotos vom Radio gemacht, vom Lautsprecher mit
AÜ, Chassis von vorne, hinten, schräg oben, die anderen alle von unten.
Laße ich morgen entwickeln, und schicke Dir die Abzüge per Post.
Ja, guck mal, was der "xxxx" für ne 75 nimmt. In USA ist die übrigens mit
12$ bis 15$ gar nicht so billig.
Übrigens mit ein bißchen saubermachen und einem Tropfen Teflon-Schmierung
bewegt sich auch die Tuning-Mechanik mit Dreh-Ko und Skalenzeiger wieder
ein bißchen. Hat halt alles ein bißchen Flugrost. Ein-/Ausschalter geht
übrigens über das Poti; es hat ne Raste zum Ausschalten. Der dritte
Schalter geht sehr schwer, auf einem merkwürdigen Kontaktmechanismus unter
dem Chassis, hat 4 Rasten. Das weiß ich auch noch nicht, was das ist
(Umschalter für die Wellenbereiche, aber warum 4 Rasten?).
Beste Grüße
Richard
15-02
(Victor:)
moin Richard.in der tat komischer preis für die 75.hast du bei "xxx" geschaut oder
bei "xxxxx"?.der wellenschalter mit 4 rasten:ist MW und /oder LW mit
Bandteilung?das haben die franzen früher öfters gemacht,oder aber ist eine
Stellung TA und dann nur MW geteilt?ausschalter am Poti haben alte radios
zu 95%.manchmal auch am Rückkopplungsko oder an der tonblende.der
schwundausgleich muss dort auch im umfeld des potis abgegriffen werden.sind
meistens hochohmige widerstände mit nen ko an masse,aber dazu spineta.der
kreis bedarf ner genauen untersuchung vorher,sonst empfängt er wenig oder
garnichts weil die vorspannung der dioden und des G1 der ZF nicht stimmt.
PS:da kommst du häufig mit messen nicht weiter,weil die daten nicht beschaffbar
sind,das sind dann reine erfahrungswerte bzw.probieren.die ko´s kannst du
vorsorglich schon mal alle auf die schwarze liste setzen,ebenfalls alle
elkos.widerstände sind genau durchzumessen,kappenwiderstände alle mit nem
fragezeichen zu versehen,bei erwärmung und entsprechenden dehnungen geben die
dann keinen kontakt mehr und du suchst dich nachher tot nach dem
fehler,ZF-abschirmhauben schon mal abbauen,spulen prüfen und paralell-ko´s
,ist die abgleichung anstatt mit eisenkern mit einem paralelltrimmer und der
hat schwarze färbung des silberbelages,heisst das ersetzen ohne kommentar.das
gleiche gilt für die kontrolle des Hf-kreises.beim oscillator kreis ist der
padding-ko zu suchen,zu prüfen und möglichst nicht zu ersetzen!!!!!!!das ding
ist auf +- 1 pf kalibriert und die veränderung seiner position verändert schon
die schwingverhältnisse des oscillators..............soweit ein kleiner und
grober überblick ,was dich erwartet.gruss Victor
15-02
(Richard:)
Morgen Victor,
Vermute, ich brauche auch ne neue 42. Habe gestern mal die Röhren
saubergemacht, und die 42 hat kein Getter mehr, statt dessen innen am
Kolben einen dunklen Niederschlag rundum, außer dort, wo zwischen Kolben
und Sockel Klebeband drumgewickelt war. Dieser Bereich ist scharf
abgegrenzt frei vom Niederschlag (wahrscheinlich irgendwie thermisch
bedingt).
Bei der 6A7 ist die Anodenkappe ab, aber der Draht noch dran, sollte
wieder lötbar sein. Die 6D6 und die 80 sehen gut aus.
Die dumme Frage des Tages: was ist ein Kappenwiderstand? Die Röhrchen mit
den dickeren Endkappen?
Nach vorne blickend: womit ersetze ich die alten Ko's? Und soll ich dann
neue Axial-Ko's in die alten Hüllen einbauen? So über den Daumen gepeilt
werden es so 15 bis 20 Ko's sein.
Dann gibt es 2 stehende Netzteil-Elko's auf dem Chassis. Wenn die kaputt
sind, bleiben sie nachher trotzdem drauf, werden einfach nicht mehr
beschaltet, oder?
Schönen Tag und beste Grüße
Richard
15-02
(Richard:)
Tag Victor,
jetzt habe ich den Hersteller vom Radio gefunden: Ducastel.
Ich finde in einer franz. Liste folgende Ducastel DAGH Modelle:
Ducastel DAGH125 (1936)
Ducastel DAGH137 (1935)
Ducastel DAGH225 (1936)
Ducastel DAGH305 (1937)
Ducastel DAGH306 (1937)
Ducastel DAGH325 (1936)
Ducastel DAGH395 (1937)
Ducastel DAGH406B (1939)
Ducastel DAGH416 (1938)
Ducastel DAGH52 (1937)
Ducastel DAGH525 (1937)
Ducastel DAGH535 (1937)
Ducastel DAGH604 (1938)
Ducastel DAGH700 (1941)
Ducastel DAGH701 (1941)
Ducastel DAGH702 (1941)
Ducastel DAGH703 (1940)
Ducastel DAGHA35 (1935)
Ducastel DAGHIdeal-Baby (1941)
Ducastel DAGHSuper-Baby (1940)
Zuordnen kann ich es allerdings nicht. Hinten auf dem Chassis ist eine
9007 eingeschlagen (und übrigens neben den Röhrenfassungen die Bezeichner
der Röhren, war wegen des Rostes kaum zu sehen ;-).
Beste Grüße
Richard
16-02
(Victor:)
moin Richard,der kolben der 42 ist innen schwarz gefärbt,das haben die alten
ami-röhren häufig und sagt garnichts über die güte der röhre aus.die dinger
müssen alle auf den röhrenprüfer und dann weisst du woran du bist.neue ko´s in
alte einzusetzen,die mühe habe ich mir nie gemacht,ich nehme immer die blauen
ko´s von ero ,weil die spannungsfestigkeit von 1500/2000 volt und die richtige
grösse haben und kosten wenig,oder die boosterko´s mit 1500 V.gibt es bei
"xxxx".bei "xxxxxxx" gibs die becherelkos von siemens mit schraubanschluss
450V.die dinger müssen in jedem falle raus ,auch die ko´s ,denn das radio hat
ne menge feuchtigkeit abgekriegt deiner beschreibung nach zu urteilen.die
widerstände sind lackierte röhrchen mit lackierten kappen.hast du den padding
schon gefunden????das ist der wichtigste ko und muss bleiben.schalt das radio
nicht an,das hat keinen sinn,auch nicht über ne glühlampe in serie.die
leuchtet dann (oder auch nicht)und das sagt dir nur,das radio geht nicht und
das weisst du auch jetzt schon.sobald ich die fotos habe,fangen wir in
folgender reihen folge an:netzteil,lautsprecher ,endstufe......dann gehen wir
zu den komplizierteren sachen:hf-gleichrichtung mit lautstärkeregler und
schnittstelle fading-kreis,ZF-kreis,oscillator mit padding,mischröhre und
hf-kreise,hf-saugkreis usw.........gruss Victor und viel spass.
16-02
(Richard:)
Hallo Victor,
Die Fotos vom Ducastel sind in der Post, die meisten sind auch ganz gut
geworden.
Eine Frage noch zu den Ko's: das Maß cm, z.B. 500 cm, wie steht das in
Relation zu den heute üblichen µF? Auch im Ratheiser und in alten
US-Schaltungen finde ich nur müff. Im Ducastel sind die Angaben mal so,
mal so.
Na wenigstens ist kein Kroko-Leder am Radio - vermutlich hättest Du da
auch noch einen Vorschlag, wie das zu ersetzen ist ;-)
So, dann wünsche ich Dir ein schönes Wochenende.
Beste Grüße
Richard
16-02
(Victor:)
hallo Richard,500cm~=500pf,der faktor ist in etwa 1:1,tolleranzen von +-
10-20% spielen keine rolle,ausser beim padding.gruss Victor

(Die Fotos habe ich hier stark verkeinert dargestellt, wem das eine oder
andere Foto interessant erscheint kann es sich durch einfachen Mausklick in normaler Größe anzeigen lassen.)
17-02
(Victor:)
moin Richard,also fangen wir mal an mit deinem radio:
netzteil:das netzanschlusskabel geht mit einem pol direkt zum trafo an
die lötöse 110Volt.das muss auf 220Volt umgelötet werden.der andere pol
zum schalter am poti und von dort auf die null vom trafo.das netzkabel
solltest du erneuern.unten rechts am trafo ist die anodenspannung,die
mittelanzapfung geht direkt auf masse ,die beiden grauen kabel auf die
anoden der 80.ziehe die raus und auch die anderen röhren,miss den trafo
auf kurzschluss durch und schalte das gerät mit neuem netzkabel ein,am
besten über einen regelbaren vorschalttrafo,wenn du ihn nicht hast über
einen 60-100W glühlampe.die anodenspannung müsste ca 320-350volt pro
zweig gegen masse sein.leuchten die skalenlampen?brummt der trafo?wird
er warm?
knistert er nach kurzer zeit?wenn nicht,ist alles ok.steck dann die
röhren rein,aber niemals(!!!!!!!!!!!!!!!!!) die 80!!!!!!!!!!!!!!!!!
(Gleichrichterröhre, Jochen) die röhren müssten heizen.
lass sie ne weile laufen und prüf ,ob der trafo heiss wird.
wenn nicht,ist alles in ordnung.
miss die spannungen:5 volt für die 80 und ca 6 volt für die röhren.
und nun weiter:wenn ich das richtig sehe,gibt es ein rotes,ein gelbes
und ein schwarzes kabel,die zum lautsprecher gehen und unten bei der 80
durch das chassis kommen mit nem knoten im kabel.das schwarze geht zur
anode der 42,das rote auf das G2 der 42,dort müsste auch einer der
beiden elkos mit seinem pluspol angeschlossen sein und von dort auch die
anodenspannung für die übrigen röhren weitergehen,ca 250 Volt.an der
anode der 42 (schwarzes kabel)geht ein ko direkt auf die kathode der
42,er ist blau und steht B´B(?)drauf.es ist der sogenannte
klangkorrekturko.sehr gefährlich!!!!!raus und neu aber mit
spnnungsfestigkeit mindestens 630V!wenn der defekt ist raucht die
endröhre auf!!!kathodenko 25µ muss neu,grösse spielt keine
rolle,hauptsache nicht kleiner als 22µ,widerstand 400 prüfen,wenn in
ordnung drinlassen..am G1 der 42 liegt der gitterableitwiderstand,ein
roter sator,prüfen,am besten erneuern mit ungefähr gleichen wert,aber
nicht mit höherem wert.an das G1 geht auch ein roter ko,in jedem falle
erneuern!!!!!spannungsfestigkeit 630Volt,ungefähr gleichen wert
nehmen.das gelbe kabel müsste an einen pol der heizung der 80 gehen oder
auf eine mittelanzapfung der 5 volt wicklung am trafo.dort müsste auch
der pluspol des ersten elkos liegen.die elkos sind beide zu
erneuern.beim ersten elko,der an der 80,den wert einhalten
(ungefähr),den zweiten kannst du auch bis 47µ nehmen.spannungsfestigkeit
450Volt,nicht dadrunter!!!!
zum lautsprecher:das gelbe kabel müsste direkt zur spule des
elektromagneten gehen.der ausgang des elektromagneten auf die lötöse des
roten kabels.an dieser lötöse ist auch der primäre eingang des AÜ
angeschlossen.der primäre ausgang des AÜ geht auf das schwarze
kabel(anode der 42).die beiden unteren blanken kabel des Aü gehen direkt
auf die schwingspule des lautsprechers.elektromagnetspule auf durchgang
messen,wenn durchgang da,dann ok(kann ziemlich hochohmig sein).Primäre
spule des AÜ auf durchgang messen,muss so um nen paar hundert ohm
liegen.wenn durchgang,dann ok.hast du alles geprüft,erneuert,dann lötest
du jetzt das kabel am G2 der 42 ab,welches die weitergehende
spannungsversorgung der vorstufen ist..du steckst die 42 und die 80 in
die sockel und schaltest das gerät ein.spannungen messen:am G2 circa 250
Volt,an der anode der 42 ca 250 Volt,an der kathode der 42 ca 16
volt.die anodenspannung kann auch +- 10% sein.
der lautsprecher brummt leise.mit einen blanken draht in den fingern
tastest du das G1 der 42,brummen im lautsprecher muss zunehmen.wenn das
alles so ist,hast du netzteil und endstufe erneuert.glückwunsch und ende
1. teil. gruss Victor
ausblick auf den 2.teil:der schaltkreis der 75 und seine
umgebung,nf-vorverstärkung und
hf-gleichrichtung,lautstärkeregelung,schwundregelung.
17-02
(Victor:)
hallo Richard,nu mussu mal nen bischen helfen.es geht um die
sockelbeschaltung der 75.
auf dem foto sehe ich ein 3kohm widerstand.ist der dicke ko paralell zum
widerstand ?müsste dann das kathodenaggregat sein.ein abgeschirmtes
kabel geht auf einen lötstützpunkt.das zweite kommt vom
wellenschalter,dann geht ein ko von da aus weg.geht der zu der
diode?dann ist da noch ein brauner widerstand.der kommt von der
anodenspannungsschiene(dickes kabel).geht der an anode,wo auch der rote
ko dran liegt?hinten im chassis in der ecke des blechwinkels liegt ein
ko,pralell dazu ein widerstand.ich brauche alle werte und die
sockelanschlüsse dieser teile.wie ich vermute hat das gerät kein
fading-system.
da geht noch ein 500 cm vom lötstützpunkt an masse.das ist der rest-hf
kurzschluss-ko.vom lötstützpunkt geht dann ein kabel nach aussen zur
gitterkappe der 75?gruss Victor
18-02
(Victor:)
mir kommt da noch ne idee zum netztrafo,Richard.kann es sein das er an
110 Volt geschaltet ist und das die übrigen spannungen über die rote
sicherung vorgewählt werden?den musst du mal durchmessen.dann addiert er
zu der grundspannung von 110 Volt jeweils die erforderlichen
differenzspannungen bis 220 Volt.ich hab sowas schon mal bei einem
englischen radio gefunden.gruss Victor
18-02
(Richard:)
N'Abend Victor,
so sehen die Kontakte am Trafo des Ducastel aus:
0 - 110 - 130 - (220) - (240) - ?
? (am anderen Ende ->)
HochVolt - Mittel - HochVolt - 5 - ? - 5 - ?
Der Pol ? zwischen den beiden 5 ist mit gelb zum Lautsprecher verbunden,
und mit + von einem der beiden Becherelkos.
Die anderen 3 Fragezeichen, vermutlich 6,3V mit Mittelanzapfung, haben mit
dem Multimeter Durchgang. Hier gehen auch die Kabel für die Skalenlämpchen
ab.
Ich werde den Trafo mal rauslöten und testen, und dann jeweils in dem zu
testenden Teil des Radio die Kabel erneuern. Dabei mache ich auch alles
andere vom Chassis runter und den Rost weg.
Mit der Sicherung und den Steckmöglichkeiten für die Primärspannung, das
wird wohl so sein, wie Du vermutest, da die 220V und 240V Abgriffe am
Trafo nicht angelegt sind.
Der Klangkorrektur-Ko hat 5000 cm, also 5nF (für 1500V).
Jetzt gehe ich mal zu Deiner anderen Mail weiter.
Beste Grüße
Richard
18-02 (Hier hat Richard eine Mail vom Victor "kommentiert", ich habe jeweils - zum besseren
Verständnis, den betr. Namen davorgestellt)
(Richard:)Hallo Victor,
(Victor:)es geht um die sockelbeschaltung der 75.
auf dem foto sehe ich ein 3kohm widerstand.ist der dicke ko paralell zum
widerstand ?
(Richard:)Ja, ist so, ist ein 2µF für 40V.
(Victor:)müsste dann das kathodenaggregat sein.
ein abgeschirmtes kabel geht auf einen lötstützpunkt.das zweite kommt vom
wellenschalter,dann geht ein ko von da aus weg.geht der zu der
diode?
(Richard:)Ja, über den Umweg einer der Spulenbecher oben auf dem Chassis (habe ich
nur beim Durchmessen festgestellt). Der Ko ha 10nF für 1500V und ist
gefetzt.
(Victor:)dann ist da noch ein brauner widerstand.der kommt von der
anodenspannungsschiene(dickes kabel).geht der an anode,wo auch der rote
ko dran liegt?
(Richard:)Der braune R hat 350k, und geht an die Anode, wo auch der rote Ko (10nF
für 1500V) von der Anodenspannungsschiene ankommt.
(Victor:)hinten im chassis in der ecke des blechwinkels liegt ein
ko,pralell dazu ein widerstand.ich brauche alle werte und die
sockelanschlüsse dieser teile.wie ich vermute hat das gerät kein
fading-system.
(Richard:)Der braune R, den Du meinst, hat 500 Ohm, der parallele Ko hat 0,1µF für
700V. Gehen beide auf die Kathode der 6D6, die mit G3 direkt verschaltet
ist. Am anderen Ende gehen R und Ko auf einen Lötstützpunkt.
(Victor:)da geht noch ein 500 cm vom lötstützpunkt an masse.das ist der rest-hf
kurzschluss-ko.vom lötstützpunkt geht dann ein kabel nach aussen zur
gitterkappe der 75?gruss Victor
(Richard:)Der 500cm, also 500pF Ko für 1500V geht an die Anode der 75. Das
Gitterkappen-Kabel der 75 kommt nur unter dem Lötstützpunkt raus, ist aber
das abschirmte Kabel, was vorne zum Poti geht.
Ich hoffe, daß ich wenigstens als 'Investigator' tauge. Ich bin wirklich
beeindruckt davon, was Du an Hand meiner Fotos siehst!!!!
Beste Grüße
Richard
19-02
(Victor:)
va benissimo,carissimo!!!!also haben wir netzteil,endstufe,gleichrichter und
lautsprecher durch.kann also nix mehr schief gehen.der 5000 cm ist als wert
völlig normal.gruss Victor
19-02
(Victor:)
ist soweit alles in ordnung und von den werten her richtig.nur eines:der ko und
der widerstand des kathodenaggregates der 6D6 ,die am anderen ende auf einen
lötstützpunkt gehen,ist der auf Masse?.das aggregat muss auf masse liegen.das
gitterkabel der 75,das mit der kappe geht direkt zum poti.es ist nicht durch
einen ko entkoppelt?dann ist das poti automatisch der gitterableitwiderstand
vom G1 der triode der 75.wenn doch mit einem ko verbunden,der dann am poti
angelötet ist,dann muss irgendwo noch der gitterwiderstand versteckt sein.der
10 nf ko der über die secundärspule der 2.ZF an der diode der 75 liegt:sind
beide dioden paralell geschaltet?wenn ja,liegt der hf-dämpfungswiderstand unter
der haube der 2.ZF und das ist in ordnung.
jetzt folgendes:der anodenkreis der 6D6 liegt im primärspulenkreis der 2.Zf und
könnte noch mit einem widerstand von +Anodenspannung in serie liegen,meist mit
einem ko gegen masse entkoppelt.das G2 der 6D6 hat einen vorwiderstand mit ko
gegen masse entkoppelt?das G1 der 6D6 liegt im secundärkreis der 1.ZF-spule und
hat in serie einen gitterwiderstand,geht der an masse oder wo geht das andere
ende hin???geht das andere ende nicht an masse,so ist es mit dem fadingkreis
verbunden,sollte dieser kreis existieren.dann müssen wir mal ans eingemachte
gehen,weil dieser kreis ist von den werten her kritisch.gruss Victor
habe aber das gefühl,das es sich um einen simplen super handelt,sehr ökonomisch
aufgebaut.
19-02
(Victor:)
so,noch ne kleine bemerkung im voraus:die 6A7 ist ein sogenannter
pentagrid-oscillator,von den amis wurde diese schaltung lange jahre
verwendet.das G1 und G2 sind der oscillatorteil,G3 und G5 sind verbunden
und meistens über einen widerstand mit +anode verbunden,über einen ko an
masse entkoppelt,G4 ist die HF-einkopplung und kommt meistens direkt vom
drehkondensator (G4 ist die kappe).die anode liegt im primärspulenkreis
der 1.ZF.an der kathode liegt ein übliches kathodenaggregat ein R und Ko
paralell.irgendwo im oscillatorkreis an G2 liegt ein 20-30Kohm
vorwiderstand von + anode.an G1 geht meistens ein 50-100pf und ein
30-50Kohm an masse oder an kathode.das ist die schwingeinkopplung der
osci-spulen und sollte nicht verändert werden.überall dazwischen liegt
natürlich der wellenschalter und das macht die sache
unübersichtlich.gruss Victor
19-02
(Richard:) (Auch hier wieder : Richard kommentierte die mail vom Victor)
Morgen Victor,
Kurz und schnell, was ich noch festellen konnte:
(Victor:)ist soweit alles in ordnung und von den werten her richtig.nur eines:der
ko und der widerstand des kathodenaggregates der 6D6 ,die am anderen
ende auf einen lötstützpunkt gehen,ist der auf Masse?
(Richard:)Ja, es ist so.
(Victor:)das gitterkabel der 75,das mit der kappe geht direkt
zum poti.es ist nicht durch einen ko entkoppelt?
(Richard:)Nein, kein Ko.
(Victor:)dann ist das poti automatisch der gitterableitwiderstand vom G1 der
triode der 75.
(Richard:)Stimmt, das muß dann so sein.
(Victor:)der 10 nf ko der über die secundärspule der 2.ZF an der diode der 75
iegt:sind beide dioden paralell geschaltet?
(Richard:)Ja, sind in der Fassung per Draht verlötet.
(Victor:)wenn ja,liegt der hf-dämpfungswiderstand unter der
haube der 2.ZF und das ist in ordnung.
(Richard:)So, Deine anderen Fragen muß ich heute Abend untersuchen.
Beste Grüße
Richard
19-02
(Victor:)
tja,aber wie du siehst,schaffen wir das schon!!!!geht doch gut voran bis
jetzt.ist also nen simpel-super.geht der G1 widerstand in serie mit der
ZF-Spule der 6D6 an masse hat das ding nicht mal nen
schwundausgleich.............mann o mann,is wirklich technisch gesehen aufs
minimum abgemagert.auch die güte der spulen und deren anordnung ist nicht
besonders.das heisst seine empfindlichkeit ist eher gering,und man braucht
schon ne gute antenne um einige stationen sauber zu hören.gruss Victor
19-02 (Wieder kommentierte Mail)
(Richard:)Nochmal schnell geguckt:
(Victor:)jetzt folgendes:der anodenkreis der 6D6 liegt im primärspulenkreis der
2.Zf und könnte noch mit einem widerstand von +Anodenspannung in serie
liegen,meist mit einem ko gegen masse entkoppelt.
(Richard:)Die Anode der 6D6 geht zum Spulenabschirmbecher, liegt aber ohne
Widerstand in der Anodenschiene. Unter dem Becher liegt noch ein Ko mit R
parallel auf Masse, geht zu G3/G5 der 6A7. Der R hat 50k, der Ko teert und
ist so nicht zu identifizieren. Von dem Ko-Typ gibt es noch mehr, so blau
mit braunen Enden, auf keinem ist ne Aufschrift sichtbar, und alle teeren
an den Enden.
Das ist ein bißchen undurchsichtig, da müßen echt die Teile raus.
(Victor:)das G2 der 6D6 hat einen vorwiderstand mit ko gegen masse entkoppelt?
(Richard:)Einen 20K, der auf den Wellenschalter läuft. Dieser Excenter des Schalters
geht auf die Andenschiene, auf Antenneneingang, und auf den roten,
gefetzten Ko, der über den Spulenbecher zur Diode der der 75 geht.
(Victor:)das G1 der 6D6 liegt im secundärkreis der 1.ZF-spule und hat in serie
einen gitterwiderstand,geht der an masse oder wo geht das andere ende
hin???
(Richard:)G1 der 6D6 geht in den Spulenbecher, aber dann Nebel, denn unter dem
Spulenbecher liegt wieder ein Ko und ein Kabelwust, das muß abgebaut
werden.
(Victor:)geht das andere ende nicht an masse,so ist es mit dem fadingkreis
verbunden,sollte dieser kreis existieren.dann müssen wir mal ans
eingemachte gehen,weil dieser kreis ist von den werten her
kritisch.gruss Victor habe aber das gefühl,das es sich um einen simplen
super handelt,sehr ökonomisch aufgebaut.
(Richard:)Jau, das wird wohl der schwierigste Teil, da ist dann auch der
Wellenschalter im Spiel, unter und neben dem auf jeden Fall auch noch 2
Ko's liegen.
Beste Grüße
Richard
19-02
(Victor:)
ok,das mit der anode der 6D6 ist so in ordnung,sie läuft also auf voller
anodensuppe.
vom G3/G5 der 6A7 dürfte nur der Ko auf masse gehen,der R zur anodensuppe.
Gängiger wert für diese entkopplungsko´s ist 47nf bis 100nf.
am G2 dert 6D6 muss ein entkopplungsko rein,sonst verstärkt die nur
ungenügend.gängiger wert siehe oben,der 20 K schutzwiderstand ist
ok.vielleicht ist der ko irgendwo beim wellenschalter versteckt.er muss in
jedem falle direkt am G2 angeschlossen sein,der andere pol auf masse.
die spulen müssen sowieso alle auf durchgang geprüft werden.im gitterkreis der
6D6 muss ein gitterwiderstand liegen,der unten am becher irgendwo
angeschlossen ist.ohne diesen R würde das radio nicht funktionieren,meistens
so 1-2 megohm.vielleicht sitzt der auch im ZF-becher.
haben die ZF spulen eisenkernabstimmung oder trimmer-abstimmung?
gruss Victor
19-02
(Victor, an Jochen:)
zur zeit mache ich mit Richard einen radio-reparatur-fernkurs.er hat den
DAHG auseinandergenommen,mir fotos von innen und aussen geschickt und ich
erkläre ihm step by step ,was zu tun ist.netzteil,gleichrichter und endstufe mit
lautsprecher haben wir komplett durch mit allen teilen,ko´s und R´s.jetzt geht
es zum 2.Teil:die 75..........danach zur 6D6............gruss Victor
19-02
(Richard:)
Hallo Victor,
nur mal so zwischendurch: auf dem einen Foto siehst Du so was wie ein
braunes, flaches Bakelit-Teil, steht 'SSM Radio drauf', geht auf G1 der
6A7. Was ist das?
Beste Grüße
Richard
20-02
(Richard:)
N'Abend Victor,
so, der Trafo vom Ducastel ist ok. Ich mußte eine Lötöse unten ankleben,
weil sie rausgerissen war, aber ich hatte ihn jetzt ohne Last 2 Stunden am
Netz, und er wird kaum warm.
Die Hochvoltspannung liegt bei etwa 360V bis 365V, die Heizungen bei 5,5V
bzw. 6,8V, wenn er auf 220V gejumpert ist. Alle Wicklungen haben ne
Mittelanzapfung. Der Trafo hatte erst gebrummt, aber rein mechanisch, ich
habe dann die alten Schrauben, die Haube und Blechpaket zusammenhalten,
durch neue ersetzt und gut angezogen. Jetzt ist er ganz ruhig.
Der Trafo hatte außen leichten Flugrost, den ich mit ner Messingbürste
weggemacht habe. Soll ich ihn irgendwie behandeln (mit Zinklack
streichen?), oder ist das jetzt so in Ordnung?
Beste Grüße
Richard
20-02
(Victor:)
moin Richard,also aus rein ästhetischen gründen kannst du ihn auch
streichen,sonst brauchst du das nicht ,die anderen mails von mir hast du
bekommen?gruss Victor
PS die spannungen sind ,wie ich es mir gedacht habe im leerlauf.
20-02
(Richard:)
Morgen Victor,
ne, dann streiche ich den nicht, wie gesagt, der Trafo hatte nur Flugrost.
das Chassis, da muß ich was drauf machen, wenn der Rost überall oben
runter ist. Unten drunter ist es nicht tragisch, das mache ich mit ner
kleinen Drahtbürste auf dem Akkubohrschrauber weg. Ich sehe mal, daß ich
heute Abend die ZF-Hauben abmache.
Eine Frage noch zum Trafo: vom der Mittelanzapfung der 5V Heizung, wo die
gelbe Ader von der Lautsprecherdrossel aufliegt, ging wohl auch mal ein
Kabel zum + des kleinen Becherelkos. Waren nur noch die Reste an beiden
Teilen dran. Das kann ja wohl so nicht sein???
Wenn ich mir so den Wellenschalter ansehe, dann werde ich wohl am besten
jedes Kabel mal aufmalen, was da aufliegt, und wo es hingeht; ich fürchte,
sonst blicken 'wir' - also Du ;-) - da nicht gut durch.
Auf den Glimmer-Ko steht hinten C=0,1 drauf, aber keine Wertebezeichnung.
Das andere Ende verschwindet unter dem Wellenschalter (das erste ging auf
G1 der 6A7).
Was hat das mit der Keramikplatte auf sich? Geht auf den TA-Eingang.
Beste Grüße
Richard
20-02
(Victor:)
den elko hat jemand abgeschnitten,weil der hinüber ist.der gehört dort aber
drauf.
der glimmerko ist demnach der oscillatorko und hat 100pf.am G1 anschluss der
6A7 muss dann noch der 50Kohm oder ähnlicher wert entweder an masse oder auf
die kathode gehen.die beiden teile zusammen sind die einspeisung des
eco-oscillator,der niedrige kohmwert ist die amplituden-oder
überschwingbegrenzung........die kabel vom wellenschalter musst du
aufmalen!!!!!da hängen die ganzen eingangsspulenverbindungen und der
oscillator dran,das wichtigste überhaupt.
das mit dem keramikko am ta-eingang ist mir zur zeit auch nicht klar was das
soll,evt.wurde dort während des krieges der hf-drahtfunk eingespeist.meistens
im keller oder im bunker um die luftlagenachrichten des festsenders über
telefonleitungen hören zu können.aber das gucken wir uns zum schluss
an.wichtig ist die oscillatorschaltung rauszukriegen und den padding-ko zu
finden.hoffentlich haben die das nicht so verbastelt,das das radio nur noch
auf hf-drahtfunk geht.das wäre übel,dann müsste man den ganzen
eingangsschaltplan genau aufzeichnen.gruss Victor
20-02 (kommentierte Mail)
(Richard:)Tag Victor,
(Victor:)der glimmerko ist demnach der oscillatorko und hat 100pf.am G1 anschluss
der 6A7 muss dann noch der 50Kohm oder ähnlicher wert entweder an masse
oder auf die kathode gehen.
(Richard:)Bravissimo! Ein 50k R geht von G1 auf die Kathode.
So, ich werde heute Abend anfangen, die Spulenbecher abzubauen, und dabei
dann alle Kabel aufmalen. Wenn die Spulenbecher und die Ko's darunter
sortiert sind, kann ich auch die übrige Verdrahtung identifizieren und
aufzeichnen.
Die haben übrigens damals einen Lötzinn überall draufgeknallt, das ist
schon unglaublich.
(Victor:)wichtig ist die oscillatorschaltung rauszukriegen
und den padding-ko zu finden.
(Richard:)So nach Sichtprüfung sind sonst nur noch die großen, verteerten Ko's im
Gerät, einer läßt sich noch mit 0,1µF für 1500V identifizieren. Wo müßte
denn der Padding-Ko aufgeschaltet sein?
Beste Grüße
Richard
20-02 (kommentierte Mail)
(Richard:)
(Victor, um 14-02:)überprüfe bitte den G1-anschluss der 6D6,wo geht der
gitterwiderstand hin?Victor
(Richard:Ich habe es sofort gemacht - Vorteil vom Home-Office. G1 der 6D6 geht
über den Spulenbecher auf einen kleinen Gewebeschlauch, der genau unter
dem Wellenschalter lang läuft, und was in dem Schlauch steckt, hat einen
Widerstand von 100k. Vorher ist kein Widerstand da, bis zur Gitterkappe.
Vor dem Widerstand zweigt ein 0,1µF Ko ab, und danach kommt auch ein 0,1µF.
Können wir den beiden Spulenbechern mal irgendwie Namen geben? Also wovon
wir jetzt sprechen, ist ja der Becher, aus dem das 6D6 G1 kommt.
Was den Keramik-Ko betrifft, der ist an einer Gewindestange befestigt, die
auch die Fassung der 6D6 hält. Und auch die ist innen mit roter Farbe
gesichert, so wie diverse andere Schrauben auch; das weißt nicht unbedingt
auf einen nachträglichem Umbau hin.
Beste Grüße
Richard
20-02
(Richard:)
Bevor ist ich es vergesse: was war im Spulenbecher?
Ganz oben eine Keramikplatte, also auch ein Ko (?), darunter an einer
isolierten Achse 2 Spulen, und dann unten drunter noch mal 3 kleine Spulen
auf einem Kunststoffkörper, die aber keinen Kontakt mit den beiden Spulen
oben haben, sondern deren Kabel gehen alle aus dem Chassisdurchbruch raus.
Beste Grüße
Richard
20-02
(Victor:)
na siehste,hab ich es doch gewusst,musste so sein.100Kohm is zwar ziemlich
wenig aber funzt.der o,1µ davor ist zur hf-restsiebung(künstliche masse).was
mir sorgen macht ist der 2.ko.der widerstand müsste eigentlich an masse
gehen.vieeleicht benutzt der 2.ko nur den gleichen massepunkt.wenn nicht,wird
dort die fadingschleife eingespeist,meist ein hochohmiger widerstand ,dessen
anderes ende richtung diodenbereich/poti geht.nu wirds nen bisserl complicated.
der spulenbecher zwischen 6A7 und 6D6 ist die 1.ZF,der zwischen 6D6 und 75 die
2.ZF.die ZF-Abstimmung geht also mit
trimmerko,schei............benkleister,also keine induktive abstimmung über
eisenkern.
wenn die keramikplatte original aussieht,ist das der hf-drahtfunk-eingang.gruss
Victor
20-02
(Victor:)
da hast du wahrscheinlich den spulenbecher der HF-eingangsbereiche
aufgemacht,lese ich jetzt gerade.in den beiden anderen spulenbechern sind nur
2 spulen übereinander,das sind die zf-spulen,die haben jede paralell
geschaltet entweder einen kleinen ko und abstimmung über eisenkern,oder sie
haben einen trimmer (keramikplatte,paralell zu einem ko)und keine eisenkerne
abstimmbar,sondern fest eingeklebte oder gar keine kerne.dann erfolgt die
zf-justierung über trimmer.
die spule mit den beiden grossen spulen ist dan der LW-Bereich.dann müsste es
zwei kleine spulen mit einem kleinen wickel geben(MW) und eine kleine spule
mit sehr wenig windungen(KW-bereich ohne vorkreis).das wäre dann der
eingangskreis geschaltet über wellenschalter.paralell dazu liegt der
drehko(ein plattenpaket)und von da aus gehts dann auch zur kappe der
6A7(dazwischen liegt noch ein kleiner ankopplungsko und der
gitterableitwiderstand.der geht entweder auf masse oder,und jetzt wirds
wichtig,geht zum 2.ko,da wo der gitterableitwiderstand der 6D6 im schlauch
aufhört.wenn das so ist,liegt die 6A7 auch im fadingkreis geschaltet.)gruss
Victor
20-02
(Richard:)
Hallo Victor,
so ich das einschätze, hilft jetzt nur noch malen. Die ganzen Schaltkreise
um die Spule und den Wellenschalter müssen jetzt mal zu Papier. Dann kann
ich auch die alten, mürben 0,1µF Ko's rauslöten und die letzten Fitzelchen
identifizieren.
Die beiden ZF-Spulen haben Keramikplatte, also wohl Trimmer, hängen
zwischen 'Anodensuppe', 6D6, 75, und nem Ko, der vom Wellenschalter und
vom Poti kommt ( den hatten wir schon mal unter der Fassung der 75
diskutiert).
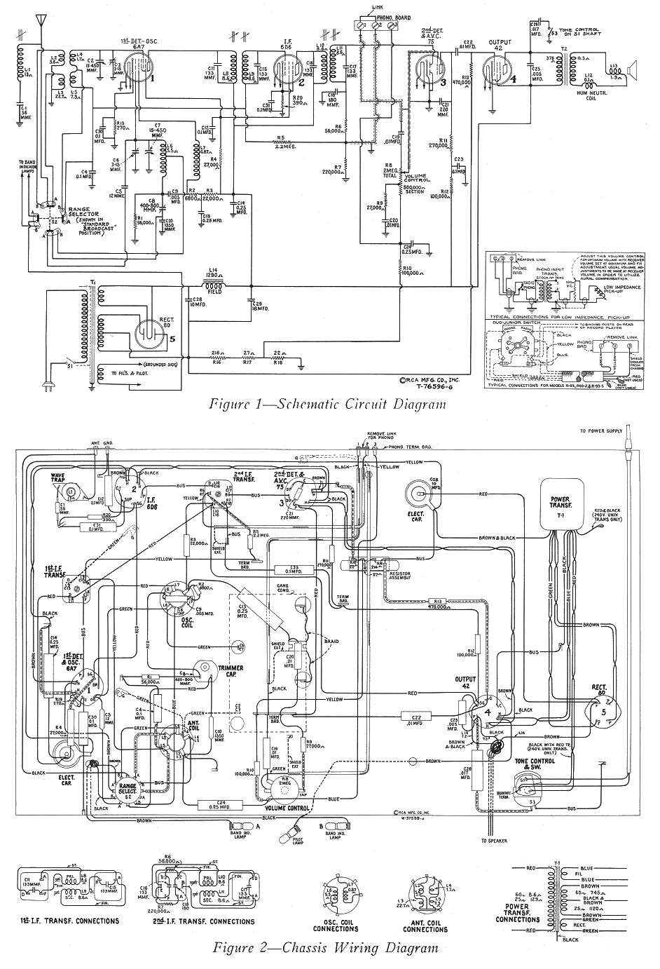
Ich habe übrigens ne RCA Schaltung mit genau der gleichen Röhrenbestückung
gefunden, das ist die dicke Datei im Anhang. Hilft die mir (uns), kann ich
mich irgendwie daran orientieren, oder bringt es die nicht?
Schönen Abend und beste grüße
Richard
20-02
(Richard:)
Hallo Victor.
Nachdem ich jetzt beide Schirmbecher der Spulen runterhabe, bin ich guter
Dinge, daß wir das hinkriegen. Die Schaltung ist mit etwas Fleißarbeit für
mich malbar, also ich kann sie zeichnen. Der Wellenschalter ist das größte
Problem dabei. Ich habe zwar keine Ahnung, wo der Padding Ko noch stecken
könnte, aber auch das Problem wird ne Lösung finden.
Den größten Teil der Verkabelung werde ich dann rauswerfen, bis auf die
geschirmten Kabel bzw. feste Drähte, die sind ok. Und zum Ersatz der
mürben 0,1µF für 1500V habe ich schöne Polyprops für 1000V rumliegen, zwar
in knallgelb, aber das stört uns nicht, oder?
Wichtig ist sicherlich noch, daß Du mir sagst, wo ich beim Ersetzen von
R's und Ko's ganz exakt die alten Werte einhalten muß.
Wenn ich jetzt noch den Drehko, die Becherelko's und die Fassungsbasen der
Abschirmbecher runtermache, kann ich das Chassis außen komplett
abschleifen und mit irgendwas rostunterbindendem lackieren. Ah ja, und
dann muß ich noch den Skalenmechanismus abbauen und säubern/entrosten.
Parallel dazu wird dann der Schaltplan fertig, und dann wird wieder
aufgebaut.
Ja ja, da gehen locker ein paar 24-Stundentage Arbeit ins Land ;-)
Beste Grüße aus "xxxxxx"
Richard
20-02
(Victor:)
moin Richard,mehr systematik muss ich reinbringen,sonst verlieren wir
uns.zurück zur 6D6 und zur 75:wir müssen trotz der richtigen
teilerkenntnisse jetzt feststellen:gibt es einen fading-kreis oder
nicht?ich fasse zusammen:
die dioden der 75 sind paralellgeschaltet.vom gitter der 6D6 geht es zur
spule,von da aus an 100kohm,an der verbindung ein ko an masse.soweit
logisch,richtig und funktionell.am anderen ende des 100kohm wieder ein
verknüpfungspunkt mit einem 100nf ko.liegt dieser punkt an masse???wenn
ja,alles klar,wenn nein,sind wir mitten im fading kreis.der 2.ko ist
dann die künstliche hf-masse dieses kreises.von dem punkt muss es dann
richtung diodenkreis/poti zurückgehen mit einem
widerstand(hochohmig).wenn das gitter(kappe) der 6A7 auch geregelt
wird,geht von da aus auch eine verbindung zum gitterableitwiderstand
derselben,meist mit einem in serie geschalteten
vorwiderstand(hochohmig).weisst du ,wie das fading funktioniert im
prinzip?also ,die dioden der 75 richten die ankommende ZF aus dem
2.Kreis "gleich"=das heisst demodulation.nach überwindung der
anlaufspannung der dioden wird diese pulsierende nf-schwingung über
einen entkopplungswiderstand(gegen bedämpfung der spulen des zf) und
einen ko an das poti ausgekoppelt,ein kleiner ko schliesst zumeist die
restlichen hf-spannungsreste gegen masse kurz.irgendwo davor kann ein
teil dieser spannung ausgekoppelt werden über einen hohen widerstand und
über einen relativ grossen ko an masse.dieser ist wechselstrommmässig
dann die masseverbindung der G1 von 6D6 und 6A7 und sehr wichtig.von
diesem punkt gehen dann die gittervorwiderstände von 6D6 und 6A7 ab.wie
funktioniert dieser kreis:stell dir vor ,du hörst einen ortssender mit
grosser signalstärke:die 6D6 verstärkt dann erheblich und du hast eine
grosse gleichgerichtete signalspannung an den ausgängen der dioden und
damit wird die triode der 75 übersteuert und du hörst den sender
verzerrt.die gleichgerichtete spannung (demodulierte spannung)ist aber
negativ pulsierend und das ist der megatrick:die kombination hoher
widerstand mit ko danach an masse ist ein stabiglied und entkoppelt
leistungsmässig vom nf-kreis(poti).aber du hast am ko eine negative
spannung stehen ,die über die gitterwiderstände an G1 der 6D6 und/oder
6A7 gelegt wird.resultat:ortssender=grosse signalstärke=grosse negative
gitterspannung an den vorröhren=röhren regeln zu=keine verzerrung,da
röhren nicht übersteuert werden.
fernsender:geringe diodenspannung=kleine negative gitterspannung=röhren
regeln auf=mehr verstärkung am gitter der 75.......das ist das prinzip
des schwundausgleiches (fading).
und deswegen müssen wir wissen:existiert dieser kreis oder
nicht????????????
was sonst den kreis der 75 betrifft ,ist alles okappa und funzt.der
Kreis der 6D6 ist okappa,bis auf die verbindung R im schlauch und am
ende eine 2.ko.wenn es sich um einen gemeinsamen massepunkt handelt
,problem erledigt und kein fading-kreis.wenn nicht,dann siehe oben.
zum spulenbecher,den du aufgemacht hast:die 3 kleinen "spulen" machen
auf den ersten blick keinen sinn.können das nicht keramik-ko´s sein?oder
handelt es sich um typische französische trimm-ko´s,also ein rundkörper
mit einem draht befestigt und über dem rundkörper eine spule gewickelt
,oben offen und nicht verbunden.haben diese "spulen" durchgang?wenn
ja,weiss ich ohne schaltbild nicht weiter.
zur 6A7:osci-kreis -ankopplung ist klar:100 pico mit 50Kohm an
kathode,kathodenaggregat nen paar hundert ohm mit ko(100nf?)an masse.
was liegt am G2 der 6A7?irgendwo ist da ein 20-30Kohm im kreis,der die
anodensuppe runterspannt auf ca.90-120Volt,sonst pfeift das gitter
durch.belastung ist meist 1-2 watt von diesem widerstand,also ziemlich
gross,ich seh da einen auf dem foto.anode der 6A7 geht in den
primärkreis der 1.ZF und dann in einen widerstand zur anodensuppe,mit
nem ko vorher ,der an masse geht.das ist nicht zwingend(R+KO)aber ist
der normalfall.G3+G5 verbunden werden über vorwiderstand an anodensuppe
gelegt,an den gittern durch ko an masse entkoppelt...............soweit
zur äusseren vermutlichen beschaltung der 6A7.das gitter 4 der 6A7 ist
das HF-gitter und kommt irgendwo von einem plattenpaket des drehkos.
Die famose keramikplatte beim wellenschalter:einer geht zur
erdbuchse.von da aus geht ein draht noch nach unten,vermutlich an
masse.die andere buchse ist antenne,von dort geht ein kabel an einen
grünblauen ko,der dann an den wellenschalter geht.das ist der
antennenankopplungskondensator.der ta-anschluss ist beim sockel der
75.den anderen trimmer auf der keramikplatte ist noch zu
identifizieren.die beiden trimmer auf dieser keramikplatte gehören
bestimmt zur abstimmung des oscillators,sind also nicht teile eines
hf-drahtfunkeinganges,der sowieso auf ta-eingang liegen müsste,wie auch
ein nf-drahtfunksignal.
nochmal zum G4 der 6A7:es muss einen gemeinsamen verbindungspunkt geben
zwischen kabel zur kappe der 6A7 ,einem kabel zu einem statorpaket des
drehkos(das rotorpaket liegt über lagerung und welle an masse),einem
kleinen ko ,der zum wellenschalter geht und einem gitterwiderstand,der
an masse geht oder in den fadingkreis(siehe oben).
so,genug stoff für heute abend.morgen kannst du messen ,aufzeichnen und
laut geben,und dann sehen wir weiter .gruss Victor

21-02
(Victor:)
ja,das schaltbild hilft,siehe mein mail von heute morgen.die kombination R5,R6,R7 und C18 ist der fadingkreis der 6D6,die
6A7 wird nicht geregelt.
der C10 ist der padding-ko in serie mit C8,einem trimmer-ko.sieh mal,ob von deiner keramikplatte unter dem chassis eine
verbindung zu einem kleinen ko existiert.der oscillator sieht mir aber nach einer colpitts-schaltung aus.
das netzteil hat halbautomatische negative gittervorspannung für die 75 und das endrohr (75=einkopplung am poti.).
sonst ist auch dort die feldwicklung des lautsprechers(field) als drossel und vorerregung.
ansonsten ist die äussere beschaltung der 6A7 und 6D6 und 75 im prinzip,die die ich schon beschrieben habe.deine ZF
haben also trimmerabgleich.Schei.......benkleister.wenn die schwarz sind (der silberbelag) wird der abgleich schwierig,aber
dazu später.gruss Victor
21-02
(Victor:)
habe jetzt gesehen,das im RCA-schaltbild die 6A7 doch fadung-geregelt ist.sie
hat ne direkte gitterverbindung zum 2,2Mohm der auch zum gitter der 6D6 geht.
der Hf-kreis des 4.Gitters der 6A7 ist deshalb ohne koppelko direkt von der
empfangsspule mit drehko und abgleichtrimmer paralell angeschlossen.der
abgleichtrimmer ist das kleine plättchen mit schraube,das bei dir oben auf dem
drehko sitzt,einer für den empfangskreis,der andere für den
oscillatorabgleich.
gruss Victor
21-02
(Victor:)
oha ich beginne zu kapieren,die haben einen teil des oscillator in den
spulenbecher gelegt,wegen der abschirmung.was ich so auf die schnelle gelesen
habe,passt im grossen und ganzen,das gerät hat also einen fading-kreis.heute
abend lese ich in ruhe und dann sehen wir weiter TA heisst terre,antenne und pu
heisst pickup.aber nur mut,das puzzle beginnt zusammenzupassen,der
eingangskreis und der oscillatorkreis nehmen gestalt an.......ciao Victor
21-02 (Mail vom Victor an Richard, Richard kommentierte)
(Richard:)Hallo Victor, nach bestem Wissen und Gewissen:
(Victor:) die dioden der 75 sind paralellgeschaltet.vom gitter der 6D6
geht es zur spule,von da aus an 100kohm,an der verbindung ein ko an
masse.soweit logisch,richtig und funktionell.am anderen ende des 100kohm
wieder ein verknüpfungspunkt mit einem 100nf ko.liegt dieser punkt an
masse???
(Richard:) Dieser weitere Ko geht auf Masse. Der 100k R geht auf diesen
Ko, auf den Wellenschalter, und auf die große offene Spule, die vorne an
der Halterung des Abstimmmechanismus liegt. Also der Verküpfungspunkt
liegt noch nicht auf Masse.
(Victor:)wunderbar,dann ist über diese empfangsspule die verbindung dann
direkt oder indirekt zum G4 der 6A7.die beiden gitter der 6D6 und 6A7
liegenalso in einem fadingkreis.jetzt müssen wir nur noch den anfang
dieses kreises finden und derliegt irgendwo im diodenkreis der 75 (siehe
RCA-schaltbild).irgendwo geht da ein sehr hochohmiger widerstand ab,der
dann zu diesem verknüpfungspunkt geht.
(Richard:)Jetzt die dumme Frage des Tages: der Wellenschalter, die
Excenter darin sind nicht leitend, oder? Also die drücken nur die Federn
an den Seiten auf Kontakt oder geben sie frei, aber die Excenter brücken
nicht zwischen den beiden Seiten?
(Victor:)nein,die sind nicht leitend,es sei denn sie sind aus metall,aber
ich glaube die sind aus bakelite,oder? zum spulenbecher,den du aufgemacht
hast:die 3 kleinen "spulen" machen auf den ersten blick keinen sinn.können
das nicht keramik-ko´s sein?oder handelt es sich um typische französische
trimm-ko´s,also ein rundkörper mit einem draht befestigt und über dem
rundkörper eine spule gewickelt ,oben offen und nicht verbunden.haben
diese "spulen" durchgang?wenn ja,weiss ich ohne schaltbild nicht weiter.
(Richard:) Es handelt sich um einen Bakelit-Träger, auf dem 3 kleine
Spulkörper (eindeutig kleine Spulen) sitzen, ergo hat der Träger 6
Kontakte, mit jeweils paarweise Durchgang.
Eine Spule geht auf die große Keramikplatte und auf den Wellenschalter,
wobei beide auch direkt per Kabel gebrückt sind. Am Wellenschalter kann
der Kontakt auf Masse geschaltet werden.
Die zweite Spule geht auch auf den Wellenschalter, kann dort auf den
dicken Becher am Rand des Chassis (mit den wenigen Windungen) geschaltet
werden), und gleichzeitig auf G2 der 6A7; das andere Ende geht auf einen
Punkt, an dem ein 0,1µF (gegen Masse), ein 10k zur Anodensuppe, und ein
Kabel zu dem dicken Becher geht.
(Victor:)das ist der oscillatorkreis,eine der trimmer auf den
keramikplatte ist der feinabgleich(padding gefunden!),und zwar der
anodenkreis (G2)der 6 A7,deswegen auch die 10K von der anodensuppe.
(Richard:)Die dritte Spule geht an einem Ende auf den Wellenschalter, kann
dort auf den dicken Becher geschaltet werden, und das andere Ende geht auf
die Keramikplatte (auf die andere Seite des Trimmers, den wir bei der
ersten Spule haben).
(Victor:)du hast ja auch verschiedene wellenbereiche,ergo dann auch drei
oscillatorkreise,sehr gut!!! zur 6A7:osci-kreis -ankopplung ist klar:100
pico mit 50Kohm an kathode,kathodenaggregat nen paar hundert ohm mit
ko(100nf?)an masse.
(Richard:) Kathodenaggregat 250 Ohm und 0,1µF für 700V.
(Victor:)sehr gut,das ist der gitterkreis des oscillators(G1)der 6A7.was
liegt am G2 der 6A7?irgendwo ist da ein 20-30Kohm im kreis,der die
anodensuppe runterspannt auf ca.90-120Volt,sonst pfeift das gitter
durch.belastung ist meist 1-2 watt von diesem widerstand,also ziemlich
gross,ich seh da einen auf dem foto.
(Richard:) Siehe oben: G2 geht nur zum Wellenschalter.
(Victor:)siehe oben,ist nur ein 10k widerstand,aber ist so okappa.anode
der 6A7 geht in den primärkreis der 1.ZF und dann in einen widerstand zur
anodensuppe,mit nem ko vorher ,der an masse geht.das ist nicht
zwingend(R+KO)aber ist der normalfall.
(Richard:) Anode geht in den 1.ZF, von dort zur Anodensuppe, kein R und Ko
in Sicht.
(Victor:)hammse wieder siebung gespart,aber passt so,sehr gut.
G3+G5 verbunden werden über vorwiderstand an anodensuppe
gelegt,an den gittern durch ko an masse entkoppelt...............soweit
zur äusseren vermutlichen beschaltung der 6A7.
(Richard:) Gehen über 50K und 0,1µF auf Masse, auch auf G2 der 6D6, dann
ein 20K R Richtung Wellenschalter und Anodensuppe.
(Victor:)seeeeeeeeeehhhhhhhhhhhhhrrrrrrrrrr gut,gemeinsame G2
spannungsversorgung mit stabilisierung durch spannungsteiler,20K-50K,im
knotenpunkt gitterentkopplung durch 100nf und damit verstärkung
sichergestellt,kondensator dringend wechseln!!!!das gitter 4 der 6A7 ist
das HF-gitter und kommt irgendwo von einem plattenpaket des drehkos.
(Richard:) G4 geht auf den Wellenschalter, kann dort auf den kleinen
Becher am Wellenschalter geschaltet werden, und geht auf einen
Nachbarkontakt, der mit dem Spulenbecher vorne im Chassis und dem Drehko
verbunden werden kann.
(Victor:)das ist so auch richtig und passt wunderbar zusammen.Die famose
keramikplatte beim wellenschalter:einer geht zurerdbuchse.von da aus geht
ein draht noch nach unten,vermutlich an masse.die andere buchse ist
antenne,von dort geht ein kabel an einen grünblauen ko,der dann an den
wellenschalter geht.das ist der antennenankopplungskondensator.
(Richard:) 3 Kontakte der Keramikplatte sind mit den kleinen Spulen (s.o.)
verbunden, einer geht auf Erdbuchse/Masse. Der Antennenentkopplungs-Ko ist
ein 250pF für 1500V.
(Victor:)passt alles zusammen,das puzzle.der ta-anschluss ist beim sockel
der 75.den anderen trimmer auf der keramikplatte ist noch zu
identifizieren.die beiden trimmer auf dieser keramikplatte gehören
bestimmt zur abstimmung des oscillators,sind also nicht teile eines
hf-drahtfunkeinganges,der sowieso auf ta-eingang liegen müsste,wie auch
ein nf-drahtfunksignal.
(Richard:) Als TA-Anschluß ist der mit der Keramikplatte bezeichnet; der
bei der Fassung der 75 ist 'PU'.
(Victor:)jawoll,bei der 75 ist der pickup mit abgeschirmtem kabel,TA=
terre,antenne,passt also auch!!!!nochmal zum G4 der 6A7:es muss einen
gemeinsamen verbindungspunkt geben zwischen kabel zur kappe der 6A7 ,einem
kabel zu einem statorpaket des drehkos(das rotorpaket liegt über lagerung
und welle an masse),einem kleinen ko ,der zum wellenschalter geht und
einem gitterwiderstand,der an masse geht oder in den fadingkreis(siehe
oben).
(Richard:) übrigens geht der Glimmer-Ko von G1 der 6A7 zum Dreh-ko, zum
Wellenschalter und von dort zu der 3. der kleinen Spulen, die ich oben
beschrieben habe.
(Victor:) genau,das muss auch so sein,damit der oscillator mit der
differenzfrequenz eingekoppelt werden kann!!!!!!wir haben es also
geschafft mein bester,die sache funzt und wenn du jetzt die
teile richtig auswechselt,geht das gerät auch.dann werden wir ihn
abstimmen.gratuliere und ehrenmedaille!!!!!!gruss Victor
21-02
(Victor:)
im grossen und ganzen sind wir durch mein bester.den anfang vom
fadingkreis findest du bestimmt sherlock holmes!!!!und dr.watson lehnt
sich jetzt mal nen bisschen in den ohrensessel zurück und steckt sich
nach der ganzen spannenden story ein pfeifchen an.sobald er laute von
sich gibt,stimmen wir ihn ab.viel spass Victor
21-02 (Mail vom Richard an Victor, vom Richard kommentiert)
(Victor:)deine ZF haben also trimmerabgleich.Schei.......benkleister.wenn die
schwarz sind(der silberbelag) wird der abgleich schwierig.
(Richard:)Habe bislang keine schwarzen entdeckt; die sind zwar staubig, aber
darunter silbern. Habe den Drehko rausgemacht, 0,45 steht drauf, könnte nF
meinen, sauber gemacht, Tropfen Teflonschmierung ins Lager. Alle Platten
sind gerade. Sieht gut aus.
Diese braunen Spulenbecher im Chassis, 3 Stück, siehst Du die alle auf den
Fotos? Ein großer mit vielen Windungen dünner Draht (der vorne in der
Mitte), ein kleiner 90 Grad am Wellenschalter angesetzt, scheint nur
wenige Windungen zu haben, die mit einem Papierstreifen überklebt sind (zu
sehen sind die gar nicht), und der dicke am Rand des Chassis, mit wenigen
Windungen dicker Draht.
Falls ich jetzt nicht noch was übersehen habe, müßten wir jetzt alle
Bauteile erwähnt haben. Fehlt nur noch die funktionale Ordnung ;-)
Beste Grüße
Richard
22-02
(Victor:)
na dann müssen se auch funktionieren,die trimmer.die dicke spule in der mitte
ist die empfangsspule für MW und LW,die anderen beiden sind typische
KW-spulen.
moin!!!!!Victor
Ich (Jochen) fragte den Victor, wie denn die ganze Geschichte angefangen hatte.
Victor schrieb mir, auf seiner unnachahmliche Weise, zurück :
"die story ist einfach und schnell erzählt.Richard hatte das radio ersteigert und
fragte mich,wenn ich mich richtig erinnere,ob ich evt.den schaltplan hätte.hatte
ich aber nicht und er fand ihn auch.fing also an,das radio per mail zu
beschreiben,aussehen,röhrentypen usw.nun ,hab ich mir gedacht,so kommen wir
nicht weiter,und hab gefragt ,ob er vom innenleben nicht mal fotos schicken
könnte,die analysiere ich dann und dann beschreibe ich step by step was ich sehe
und was das ist.was ich nicht verstehe auf den fotos,kann ich dann wenigstens
beschreiben,er untersucht es,antwortet und dann gehts weiter,ko für
ko,widerstand für widerstand,röhrenstufe für röhrenstufe...........bis zum
ziel.punkt.aus.gruss Victor"
(Fotos des Radios werden vom Richard nachgeliefert.)