PCL81 PP - Amp
von Siegfried Neumann



Der vorgestellte Verstärker befindet sich noch im Aufbau, wird von Siegfried noch verdrahtet.

Es ging bei diesem Verstärker ausschließlich darum, mit P-Röhren, sogenannten "Schüttgut" - Röhren, einen leistungsfähigen Verstärker aufzubauen, der trotzdem ausgezeichnete Daten besitzt. Siegfrieds wahl fiel dabei auf die PCL81, die bei ihm wie auch bei mir in Massen vorhanden ist, die bei eBay und bei den bekannten Röhrenhändlern gut zu bekommen ist.
Das einzige Problem war das Netzteil, hier sollte zwar normal gleichgerichtet werden - also mit einer Silizium-Brücke - es sollte jedoch eine Regelung verwendet werden bei der selbst bei Spitzenströmen der Endröhren kein Spannungseinbruch entsteht, die Verzerrungen also nahe Null liegen.
Siegfrieds Wahl lag erst bei der ED8000 als Längsregler, dann bei der russischen 6C19. Ich konnte Siegfried aber davon überzeugen da▀ ausschlie▀lich P-Röhren verwendet werden sollten, schlug ihm die PCL85 respektive PCL805 vor.

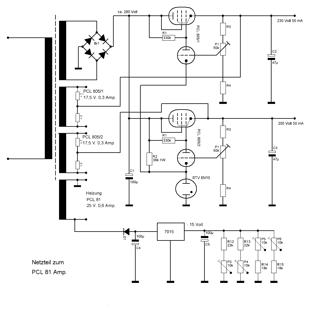
Siegfried war dann auch begeistert von der Idee und erstellte dazu eine Netzteilschaltung, im folgenden Bild ist sie wiedergegeben:

Schaltbild des Neteils
(Mit der Maustaste das Bild anklicken, es wird dann in voller Auflösung dargestellt.)

Mit dieser Schaltung konnte keinerlei Restbrumm oder sonstige Netzteilstörungen nachgewiesen werden.
(Die Netzteil-Widerstände R3 haben 100 kΩ, R4 haben 68 kΩ, sind im Schaltbild versehentlich nicht bezeichnet.)
Die Schaltung des Verstärkers ist dagegen konventionell und birgt keine Überraschungen, wurde im Probeaufbau ergiebig getestet und ist dementsprechend nachbausicher :


Die Schaltung der Endstufe liegt durch die fest eingestellte Gitterspannung im B-Betrieb.

Sobald die Schaltung fertig verdrahtet aufgebaut ist, folgen weitere abschließende Fotos sowie Messdaten.

Die Ausgangsübertrager stammen von BTB-Elektronik, es sind Übertrager für EL95 und haben einen M74-Kern, sind also reichlich überdimensioniert und garantieren deshalb auch eine ordentliche Basswiedergabe.



Fortsetzung folgt!

Zurück zur Hauptseite