Das Röhrenprüfgerät Funke W16 (1939)
- Sonderausführung für die Deutsche Reichspost
Hinweis ! Diese Seite ist ausschliesslich nur für den privaten und nicht für den
gewerblichen Gebrauch (z.B. Internet-Auktionen !) bestimmt. Es dürfen keine Fotos und Texte ohne meine vorherige
Zustimmung verwendet werden !
Dieses Gerät wurde von Funke für die Deutsche Reichspost (RP) modifiziert und erweitert.
Es wurde mit zwei Messinstrumente ausgestattet, Gitter-, Schirmgitter- und Anodenspannung lassen sich mit Potis
nachregeln, was beim W16 nicht der Fall ist. Man kann also auch Kennlinien aufnehmen. Ug1 von 0 bis 15 Volt!
Die Fotos zu diesem Gerät stammen von Robert W. Berger - nochmals vielen Dank an ihn!



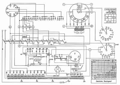
Das folgende Bild zeigt das Schaltbild dieses Prüfgerätes.
(Mit der Maustaste das Bild anklicken, es wird dann in voller Auflösung dargestellt.)

Für an diesen Daten Interessierte habe ich hier einen Link auf eine PDF-Datei mit der
Sonderdruck zum RP-Röhrenprüfgerät platziert. (ca. 1,3 MByte !) - Darin
sind auch einzelne Prüfkarten und wesentliche Einzelheiten beschrieben. - Es sind die historischen
Original-Blätter!