Der Bau eines Kurzwellen - Senders für den 10-, 20- und 40-Meter-Bereich

Für die Bau dieses Sender sind, auch wenn im Prinzip nicht schwierig, gewisse Vorkenntnisse Voraussetzung für den erfolgreichen Aufbau und Betrieb.


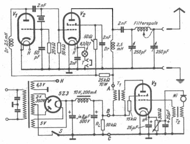
Es werden amerikanische Röhren verwendet: V1 Im Quarz-Oszillator ist eine Triode 6 J 5, und V2 in der Endstufe die Tetrode 6 L 6. Durch die Quarzkristall-Steuerung ist das Problem der Frequenzkonstanz, das bei einfachen Sendern oft Schwierigkeiten macht, befriedigend gelöst.
Der nachfolgende PA kann sowohl als Geradeausverstärker wie auch als Vervielfacher betrieben werden. Mit einem 7-MHz-Quarz kann man somit ebenfalls auf 20 m und 10 m arbeiten. Hierbei ist der Output etwas geringer als auf 40 m.
Die Abstimmung des Anodenkreises von V2 auf die Quarzfrequenz oder deren Harmonische geschieht durch die in üblicher Weise vorzunehmende Einregelung des Collinsfilters. - Hiermit ist dann gleichzeitig auch die sonst gesondert durchzuführende Abstimmung der Antenne erfolgt. Zur Abstimmkontrolle dient eine Skalenlampe in der Kathodenleitung der 6 L 6, die gegebenenfalls auch durch ein Meßinstrument für 200 mA ersetzt werden kann.

Für den Telegrafie-Betrieb wird die Morse-Taste nach der Skalenlampe bei T (sonst ein Kurzschlußstecker) in die Kathodenleitung des PA eingeschaltet, für den Telefonie-Betrieb dient eine zweite 6 L 6 als Modulator-Röhre V3.

Der Transformator T1 mit dem Übersetzungsverhältnis 1:1 ist für eine Impedanz von etwa 7 ... 8 kOhm zu dimensionieren (Telefon-Übertrager..). Am Steuergitter von V3 liegt der Mikrofontransformator T2 mit einem Übersetzungsverhältnis von etwa l : 30 bis l : 50. Die Speisespannung (für ein Kohlemikrofon) wird am Kathodenwiderstand der Modulatorröhre abgegriffen. Sie ist mit einem Gleichstrominstrument auf etwa 4... 5 Volt einzustellen.
Zwei Niedervoltelkos sorgen dafür, daß keine Rückwirkungen auftreten.
Das im Schaltbild eingezeichnete Netzteil arbeitet in Doppelweggleichrichtung mit einer 5 Z 3 und soll etwa 400 V / 200 mA liefern. Ein evtll. gesondert aufgebautes Netzgerät wird an den - im Schaltbild bezeichneten - Punkten A bzw. B sowie C und H angeschlossen.
Die Anodenspannung für den Oszillator V1 und die Schirmgitterspannung von V2 soll 280 V nicht überschreiten.
Zur Vorbelastung des Netzteiles dient der Widerstand RL. Zweckmäßig wird an der Stelle S noch ein Schalter eingefügt, mit dem die Anodenspannung erst dann einzuschalten ist, wenn die Röhren angeheizt sind.

Der Sender ist auf einem Aluminiumchassis mit den Abmessungen 340 x 260 x 70 mm aufgebaut. Die Anordnung der Teile ist im nächsten Bild skizziert.


Die Auswahl der Einzelteile ist nicht kritisch. Lediglich sollten die beiden Abstimm-Drehkondensatoren mit einer Kapazität von 250 pF bis etwa 500 Volt spannungsfest sein. Ferner ist die HF-Drossel im Anodenkreis des PA für einen Stromdurchgang von 100 mA zu bemessen.
Der Raum oberhalb des Chassis ist durch etwa 140 mm hohe Abschirmbleche in drei Kammern einzuteilen, wie in der Skizze erkennbar ist. Diese Abschirmungen sollen zur Vermeidung von Rückwirkungen zwischen den einzelnen Stufen dienen.

Bei der ersten Einregulierung des Senders kann zwischen Antennen- und Erdbuchse eine Glühlampe (110 V, 20 ... 90 W) gelegt werden. Man sucht dann - wie es beim Collins-Filter üblich ist - mit schnellem Durchdrehen der Abstimmkondensatoren die Einstellung zu finden, bei der die Lampe aufleuchtet. Ein an Stelle der Skalenlampe eingeschaltetes mA-Meter soll einen Strom von etwa 80... 90 mA anzeigen. Wenn der PA bei Verwendung eines 7-MHz-Quarzes als Verdoppler für 20 m benutzt werden soll, sind an der Filterspule 5 ... 6 Wdg. kurzzuschließen. Für 10 m Ausgang muß etwa die Hälfte der Windungen mit einem Kurzschlußkabel überbrückt werden.
Bei Telefonie-Betrieb ist darauf zu achten, daß die Kontrollampe entsprechend dem Modulationstakt stärker aufleuchtet. - Der gegenteilige Fall, daß die Glühlampe mit dem Modulationstakt schwächer leuchtet, erfordert eine Nachregelung des Filters.

Das Collins-Filter ist folgendermaßen aufgebaut: Auf einem Spulenkörper aus Pertinax oder ähnlichem Material, der einen Durchmesser von 30 mm und eine Länge von 60 mm aufweisen soll, werden 20 Windungen 1,5 - 2 mm CuL gewickelt. Der Abstand zwischen den Windungsdrähten sollte etwa ein Drahtdurchmesser sein. Der Filter wird in liegender Position, wie im vorigen Bild erkennbar, in einem Metall-Abschirmgehäuse (nach oben hin offen) eingebaut.
Im CW-Betrieb (Morse-Betrieb) wird eine HF-Leistung von etwa 20 Watt erzielt, während für Telefonie mit 12 ... 15 Watt zu rechnen ist.

Der Sender arbeitet erfolgreich an einer 40 m langen Linearantenne mit Eindraht-Speiseleitung. Die genauen Abmessungen dieses Antennen-Systems sind aus der nächsten Skizze zu entnehmen.


Die Speiseleitung kann die Gesamtlänge (vom Antennenende bis zur Buchse am Sender) von 10,05 mtr. bzw. 20,11 mtr. oder auch 30,17 mtr. haben. - Zur Orientierung sind im Bild auch die Abstrahlungs-Diagramme für den 40 Meter- (links) und den 20-Meter-Betrieb aufgezeichnet.

Viel Spass beim Nachbau !

Zurück zur Hauptseite