Heathkit - Röhrenvoltmeter V7-A

Hinweis ! Diese Seite ist ausschliesslich nur für den privaten und nicht für den gewerblichen Gebrauch (z.B. Internet-Auktionen !) bestimmt.
Es dürfen keine Fotos und Texte ohne meine vorherige Zustimmung verwendet werden !




























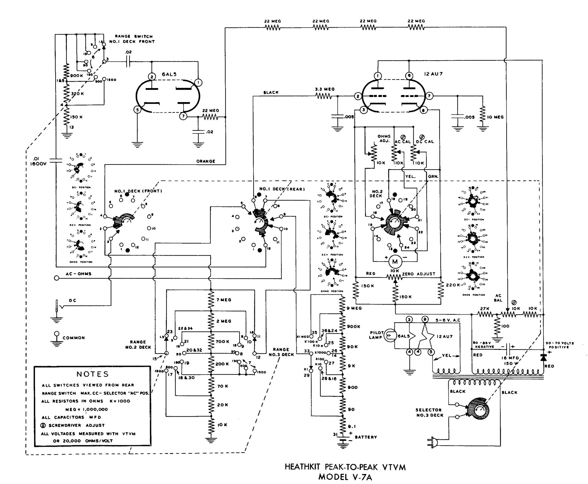
Schaltbild zum GD-1B
(Mit der Maustaste das Schaltbild anklicken, es wird dann in voller Auflösung dargestellt.)


Für an diesen Daten Interessierte habe ich hier einen Link auf eine PDF-Datei mit der Bedienungsanleitung zum Heathkit V7-A (englisch) platziert (ca. 700 kByte)

Zurück