6-Watt-HiFi-Röhren-Verstärker mit einer EL 84

Bei dem hier beschriebenen Verstärker handelt es sich um ein schnell und einfach aufzubauendes Gerät, das sich für den Anfänger im Röhrenverstärker-Bau hervorragend eignet - was aber nicht bedeutet, das dieser Verstärker "nichts taugt" - ganz im Gegenteil! - Für die Wiedergabe in einer normalgroßen Wohnung ist er mehr als ausreichend in seiner Leistung ! Der Verstärker ist für Schallplatten-, Tuner- und Tonbandwiedergabe hervorragend eignet.
Das folgende Bild zeigt die Schaltung.


Bei diesem Verstärker wurde auf eine weitgehende Regelung der hohen und tiefen Frequenzen Wert gelegt. Höhen und Bässe sind mit zwei getrennten Potentiometern kontinuierlich regelbar. Die am Eingang ankommende Nf-Spannung - z.B. von einem Tonabnehmer oder einem Tuner - gelangt über den Widerstand R1 an das RC-Glied P1, C1. Das Potentiometer P1 dient als Baßregler. Widerstand R1 bildet zusammen mit der Kapazität C2 und Hochtonregler P2 einen Tiefpaß.
Die NF-Spannung wird nun über den gehörrichtigen Lautstärkeregler P3 und den Kopplungskondensator C4 dem Gitter der Nf-Vorröhre zugeführt. Durch den Anlaufstrom der EF 86 stellt sich an dem Gitterableitwiderstand R3 eine feste Gittervorspannung ein. Anoden- und Schirmgitter-Spannung werden durch das Siebglied R10, C7 ausreichend gesiebt. - Es ist dringend zu empfeheln, einen gehörrichtigen Lautstärkeregler zu verwenden - er ist an der zusätzlichen Anzapfung (Anschluß) zu erkennen.
Über den 50 nF-Kondensator wird die verstärkte Nf-Spannung an das Gitter der Endröhre geführt. Der 1-kOhm-Widerstand R11 stellt in Verbindung mit der Kapazität Gitter-Kathode einen Tiefpaß dar, der Schwingungen im Hf-Gebiet verhindern soll.
Sowohl die Kathodenkombination der EL 84, als auch sämtliche Koppelkondensatoren und Gitterableitwiderstände sind für Breitbandwiedergabe dimensioniert. Um einer Schirmgitterüberlastung der EL 84 vorzubeugen wurde in die Zuleitung ein 100-Ohm-Schutzwiderstand eingefügt. Der Ausgangsübertrager kann aus einem irreparablen Großradiogerät ausgebaut und verwendet werden.
Ein frequenzabhängiger Gegenkopplungskanal führt einen Teil der am Ausgangsübertrager entstehenden Spannung an den Lautstärkeregler zurück. Die Gegenkopplung besteht aus einem Tiefpaß mit den Gliedern R15, C9, R16 und einem Hochpaß mit C5, R7, R5, R4. - Durch diese Maßnahme wird die Durchlaßkurve des Verstärkers korrigiert.
Die für den Verstärker nötigen Spannungen werden einem ausreichend bemessenen Netzteil entnommen. In der Siebkette C11, D2 (Netz-Drossel), C12 wird die vom Gleichrichter abgegebene Gleichspannung sorgfältig geglättet.
Soll der Verstärker zu einem Stereo-Verstärker ausgebaut werden, ist der Gleichrichter mit einem stärkeren - z.B. B250 C100 - auszutauschen - auch muß auf einen ausreichend starken Netztrafo geachtet werden, der auch aus einem Großradio stammen kann. - Auch das Chassis ist dann entsprechend größer herzustellen.

In der Verstärkerschaltung wurde ein Tiefton- und zwei Hochtonlautsprecher eingezeichnet. Die beiden in Reihe geschalteten Hochtonsysteme werden über einen 4-uF-Elektrolytkondensator gespeist. Bei der Hintereinanderschaltung ist darauf zu achten, daß sich die Membranschwingungen nicht akustisch autheben. - Plus-Pole beachten, sie sind meist Rot markiert.

Der Aufbau der Einzelteile erfolgte auf einem Chassis, wie es auf dem folgenden Bild erkennbar ist.


Hier wurden - um den Musteraufbau und die Verdrahtungsansicht zu erleichtern - die drei Poties auf der Chassis-Oberseite gebaut - diese können aber ohne weiteres an der Frontseite angebracht werden. Die drei 10-mm-Bohrungen, rechts im Bild - werden dann rechts außen, auf der Seitenwand, angebracht.
Das Chassis besteht aus 0,8 mm starkem Eisen- oder 1,3 mm starkem Aluminiumblech - um ein Minimum an Brummeinstreuung zu erreichen, wurde der Ausgangsübertrager um 90 Grad gegenüber dem Netztransformator versetzt.
Ebenfalls um diesen Winkel gedreht wurde die Siebdrossel D2 - auf den beiden folgenden Bildern erkennt man den einfachen Aufbau auf dem Chassis.

 

Für die Einführung der Leitungen ins Innere des Chassis befinden sich unmittelbar neben Netz- und Ausgangstransformator je eine Kabeldurchführung. Der Gleichrichter ist im Innern des Chassis, unterhalb des Netztrafos montiert - siehe folgendes Bild - das Chassis sorgt so für eine gute Abkühlung.


Die Ausgangsbuchsen befinden sich an der Chassisseitenwand unterhalb des Ausgangsübertragers. Gleich neben dem Potentiometer Pl sitzen die Anschlußbuchsen für den Eingang.
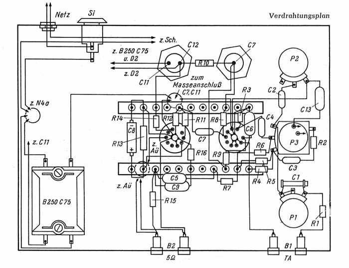
Beiderseits der Röhrenfassungen sind Lötösenleisten zur Unterbringung der Widerstände und Kondensatoren befestigt. - Die genaue Anordnung der Widerstände und Kondensatoren geht aus der Unteransicht hervor - siehe das folgende (und letzte) Bild.



Ein Besucher meiner Homepage, Hans-Peter Egg, schrieb mir die folgende Mail und sandte mir Fotos zu, welche ich hier veröffentlichen darf:
Hallo, Jochen !
Ich habe mir aus Deiner Röhrenverstärkerseite den 6 Watt Verstärker mit der rauscharmen Eingangsröhre EF86 und der Endpenthode EL84 nachgebaut auf einem verzinktem Blech-Chassie das ich mir in einer Blechschlosserei kanten ließ. Die Ecken hatte ich dann mit einen 100 Watt Lötkolben verlötet, aufgebaut und verdrahtet. Das Ding spielt super !








Zurück zur Hauptseite