Einfach aufzubauende Raumhall-Verstärkeranlage


Das Schaltbild des Hallverstärkers :


Über den Ausgangsübertrager Ü l ist das Erregersystem des Raumhallsystems angeschlossen und mit Hilfe des Potentiometers R auf der Ausgangsseite, das als Hall-Grobregler dient, läßt sich die Ausgangsspannung des Hallverstärkers der jeweiligen Verstärkerempfindlichkeit anpassen, um für den eigentlichen Hallregler im Gerät oder im Verstärker den richtigen Regelbereich für die Intensität des Nachhalls zu haben.
Das folgende Bild zeigt einen handelsübliches Nachhallgerät, hier erkennt man den im obigen Schaltbild dargestellten Nachhall-Verstärker mit Netzteil, daran angeschlossen das eigentliche Nachhall-Gerät; es ist im Grunde nur eine Doppel-Spiralfeder mit Ein- und Ausfgangs-Übertragertransformator.


Da das Ausgangssignal des Hallverstärkers wieder in den Verstärker eingespeist und mit dem unverhallten Signal gemischt wird, muß zwischen beiden eine ausreichende Entkopplung vorhanden sein, um Rückkopplungen zu vermeiden.
Hierfür hat sich die einfache Grundschaltung bewährt - siehe nächstes Bild -, bei der ein 680-kOhm-Widerstand als Entkopplungswiderstand dient. Diese Schaltung läßt sich gleichermaßen bei Mono- und sinngemäß bei Stereo-Geräten anwenden.


Den Hallregler (200 oder 250 kOhm, linear oder logarithmisch) kann man an einer günstig zu bedienenden Stelle des Gerätes unterbringen, beispielsweise an der Vorderfront oder an der Seite des Verstärkers. Montiert man den Hallverstärker so, daß eine Schmalseite nach vorn zeigt, so kann unter Verwendung einer Verlängerungsachse notfalls auch der im Hallverstärker bereits vorhandene Regler R allein benutzt werden.

Die grundsätzliche Schaltung für die Anschaltung der Raumhalleinrichtung im Stereo-Verstärker ist im nächsten Bild zu erkennen.


Auch für Stereo-Verstärker genügt ein einziges Nachhall-System, wenn die Spannung von beiden Kanälen abgenommen und dem Hallsystem zugeführt wird und vom Ausgang des Raumhall-Verstärkers wieder eine Aufteilung auf die beiden Stereo-Kanäle erfolgt. Diese Anordnung ist deshalb möglich, weil nach den Untersuchungen von H a a s für den Stereo-Eindruck (Ortung) nur der zuerst vom Ohr wahrgenommene Schall maßgebend ist, selbst dann, wenn die Intensität des Nachhalls größer als die des Primärschalls ist.

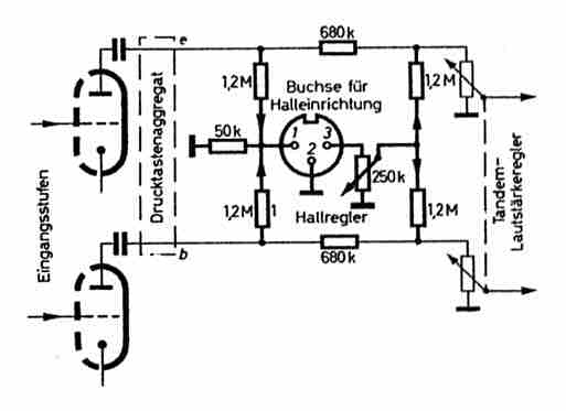
An einem Beispiel soll die praktische Durchführung der Anschaltung der Raumhalleinrichtung gezeigt werden. Das nachfolgende Bild zeigt den Schaltungsausschnitt.


Die Anschaltung der Raumhalleinrichtung erfolgt vor dem Tandem-Lautstärkeregler. Zu diesem Zweck brauchen nur die beiden vom Lautstärkeregler zum Drucktastenaggregat führenden Drähte abgelötet und die zusätzlichen Widerstände - 4 x 1,2 MOhm, 1 x 50 kOhm, 2 x 680 kOhm, 1 Potie 250 kOhm - für den Spannungsteiler eingefügt zu werden. In ähnlicher Weise lassen sich bei den meisten Hi-Fi-Verstärkern die Anschlüsse vornehmen. - Da die Anschlüsse durchweg unkritisch sind, wenn man die üblichen Regeln der NF-Technik beachtet, kann auf weitere Ergänzungsbeispiele verzichtet werden.

Die Ausgangsspannung des Wiedergabeverstärkers ist max. 28 V. Diese Spannung ist so hoch, daß hochohmige Verzweigungswiderstände (1,2 MOhm) benutzt werden können. Die Übersprechdämpfung zwischen den beiden Stereo-Kanälen wird praktisch nicht nicht verschlechtert.

Eine weitere, typische Schaltung einer Hallanlage zeigt das folgende Schaltbild.





Zurück zur Hauptseite